Качественные электросхемы автомобиля Сузуки Игнис на русском языке. Представленна первая часть, содержащая такие узлы: противотуманные фары, подсветка, освещение салона, аварийная сигнализация и другие. В конце статьи указан пример обозначения элементов на схемах и их расшифровка. Увеличить схему можно кликнув по ней и развернув на весь экран. Начало сборника электросхем Suzuki Ignis смотрите на следующей странице.
Схема противотуманок Сузуки Игнис

Подсветка автомобиля - электросхема

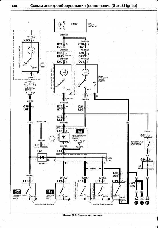
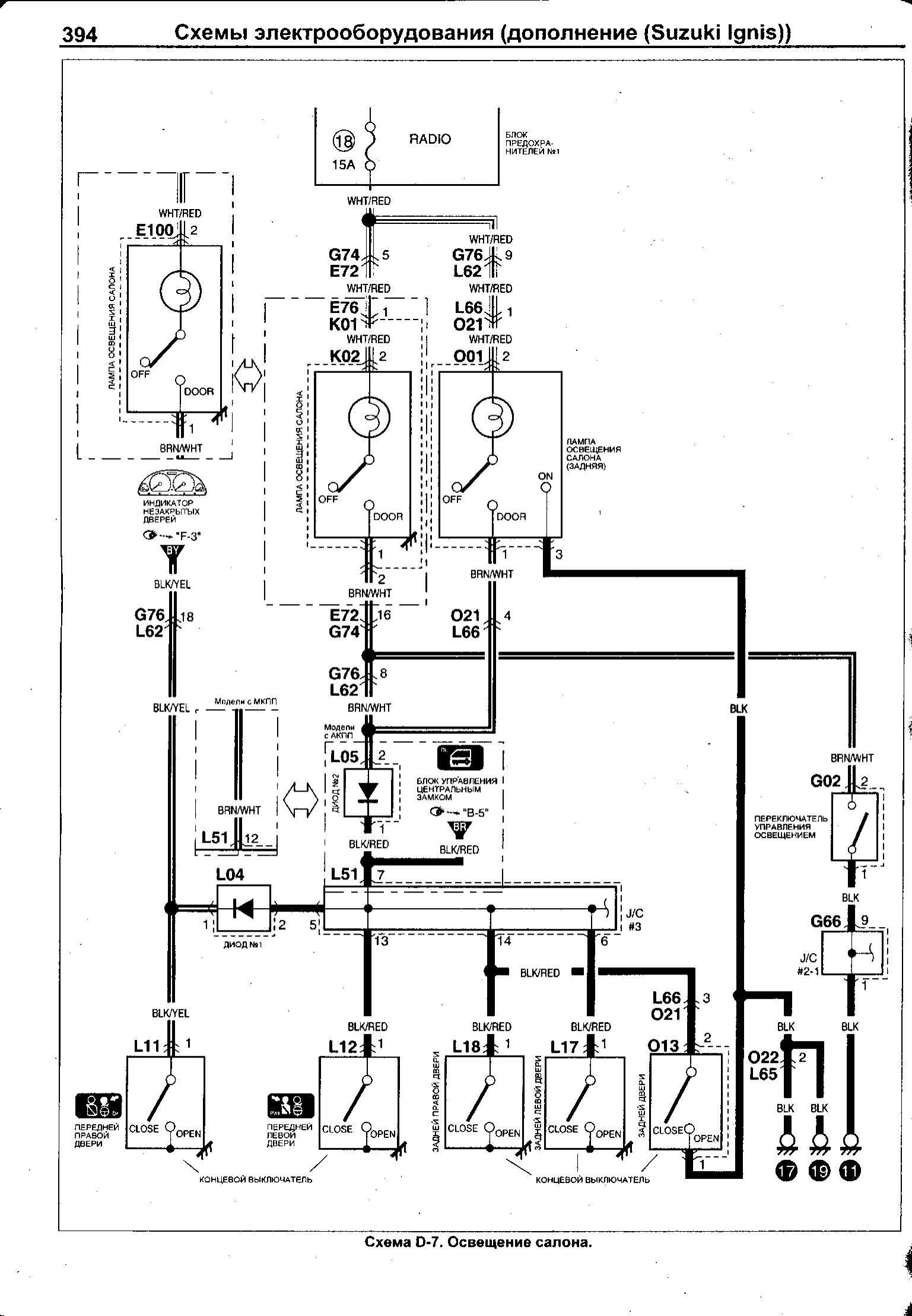
Схема освещения салона авто

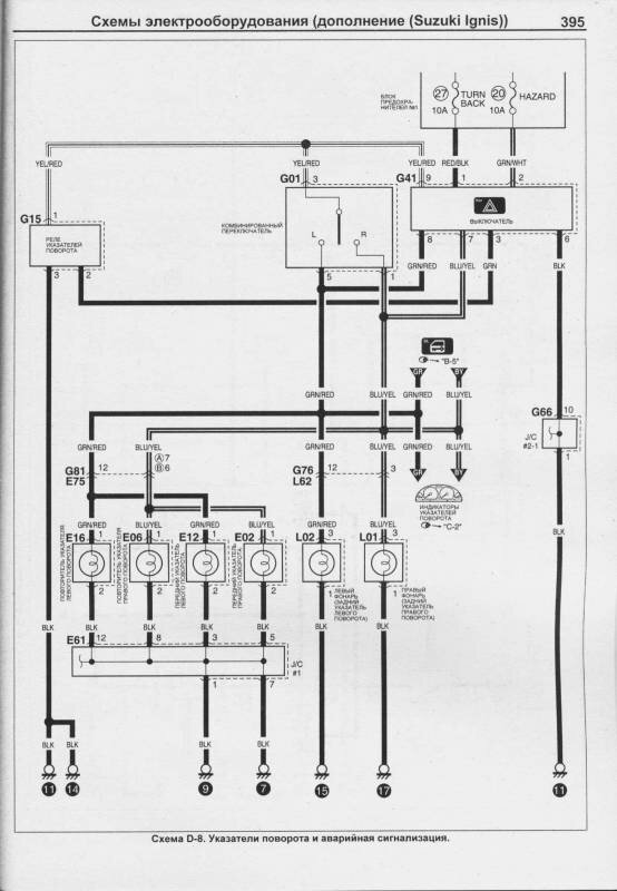
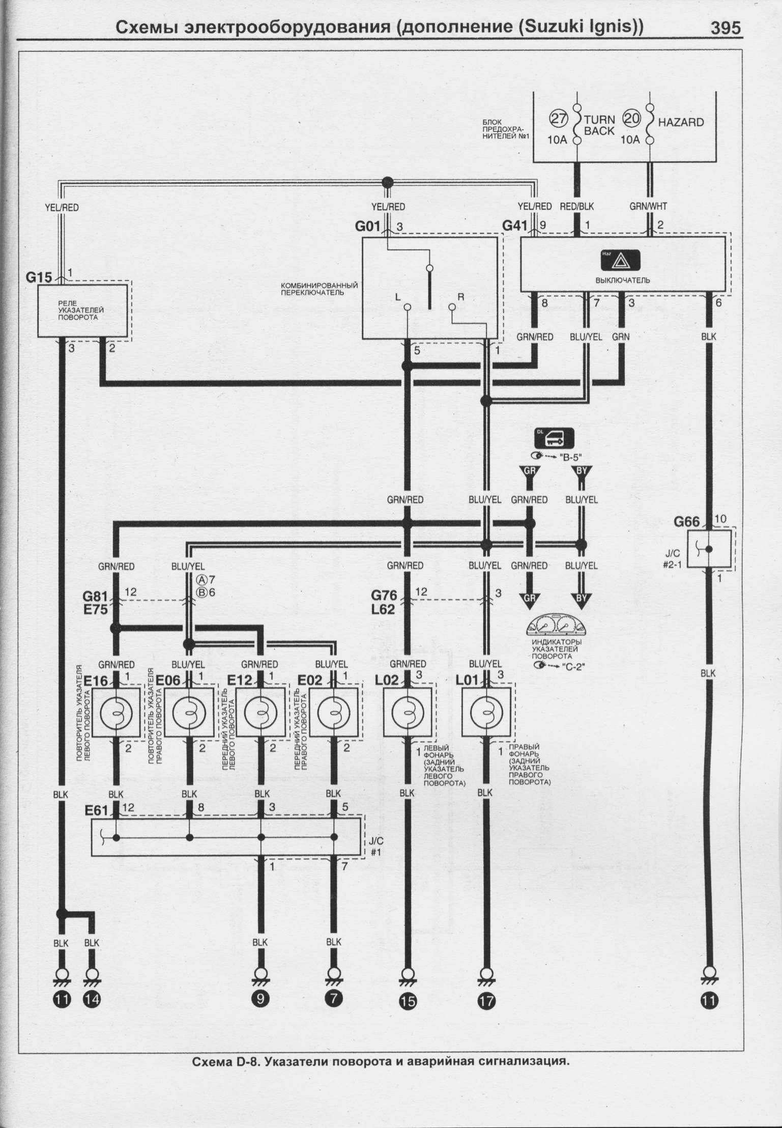
Указатель поворотов и аварийная сигнализация Сузуки Игнис

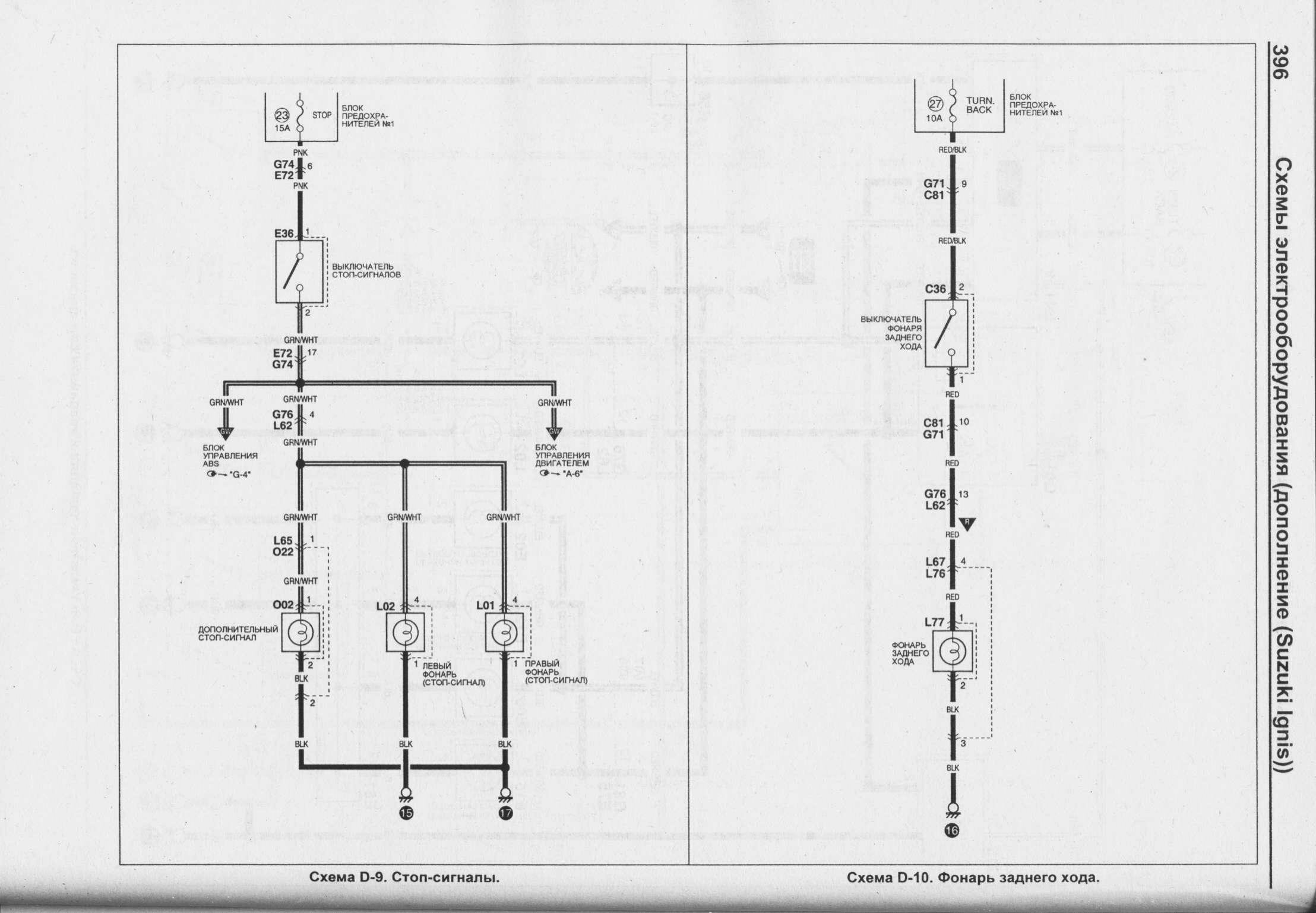
Схема фонаря заднего хода и стопсигналов

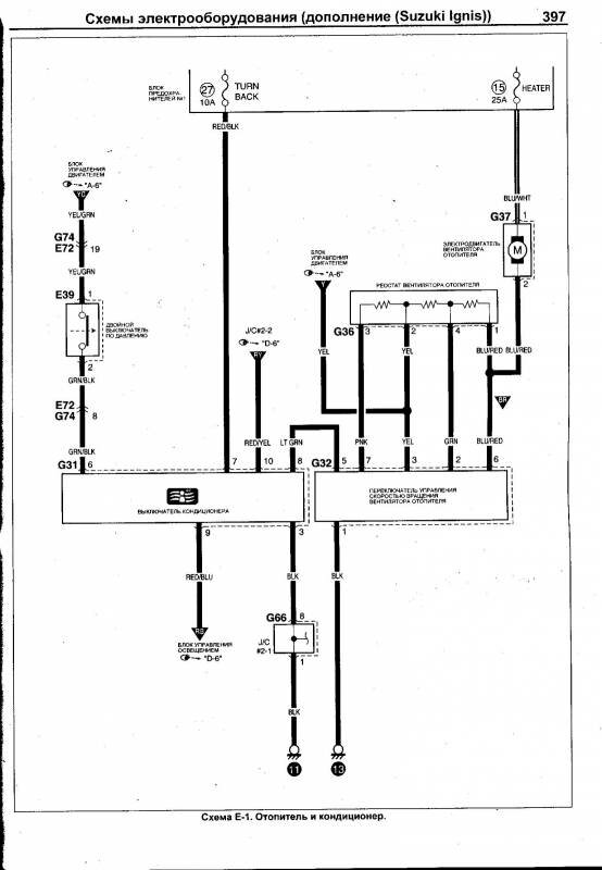
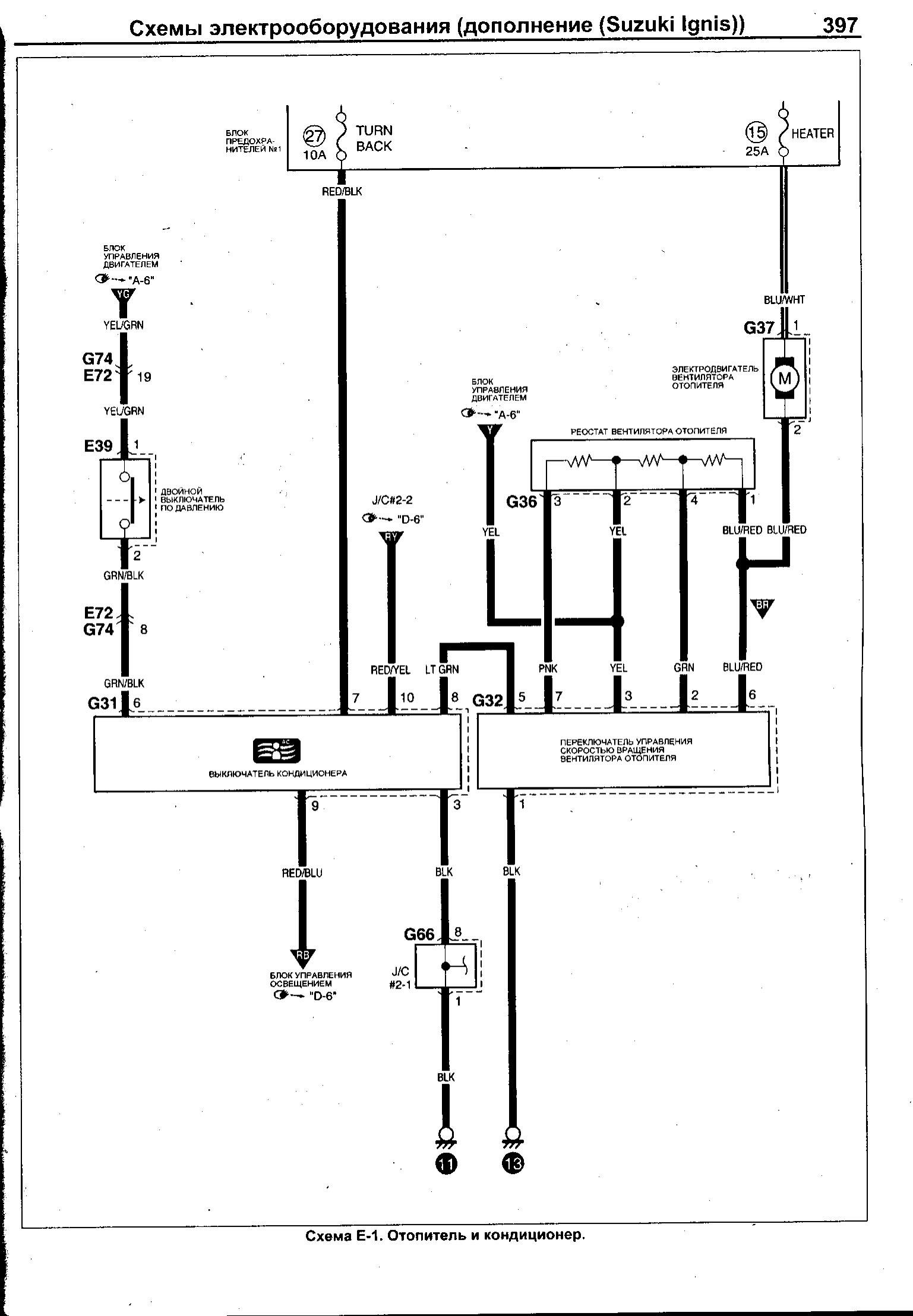
Электрооборудования отопителя и кондиционера

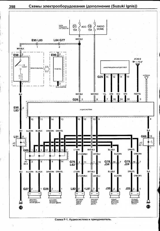
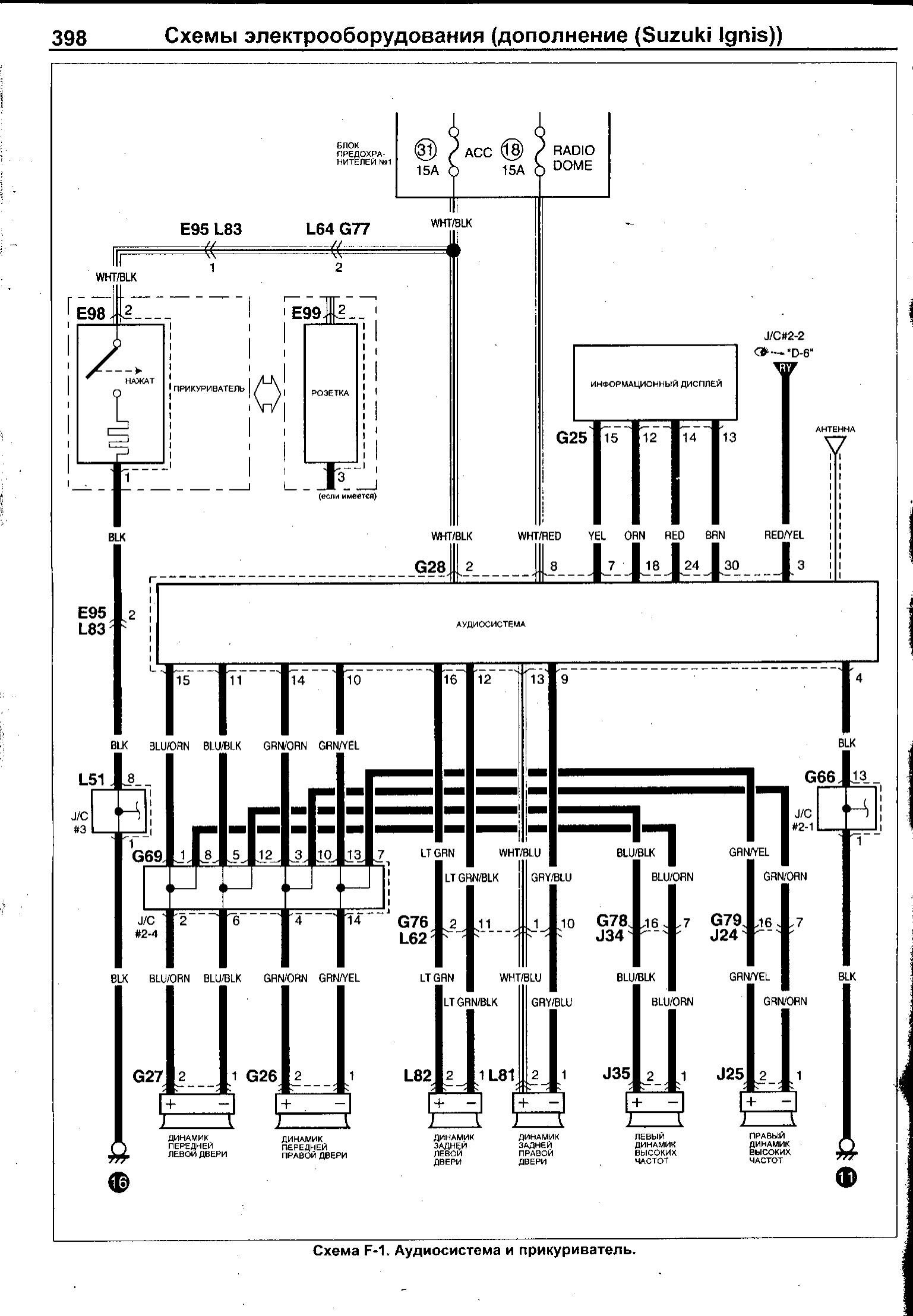
Аудиосистема автомобиля Сузуки Игнис

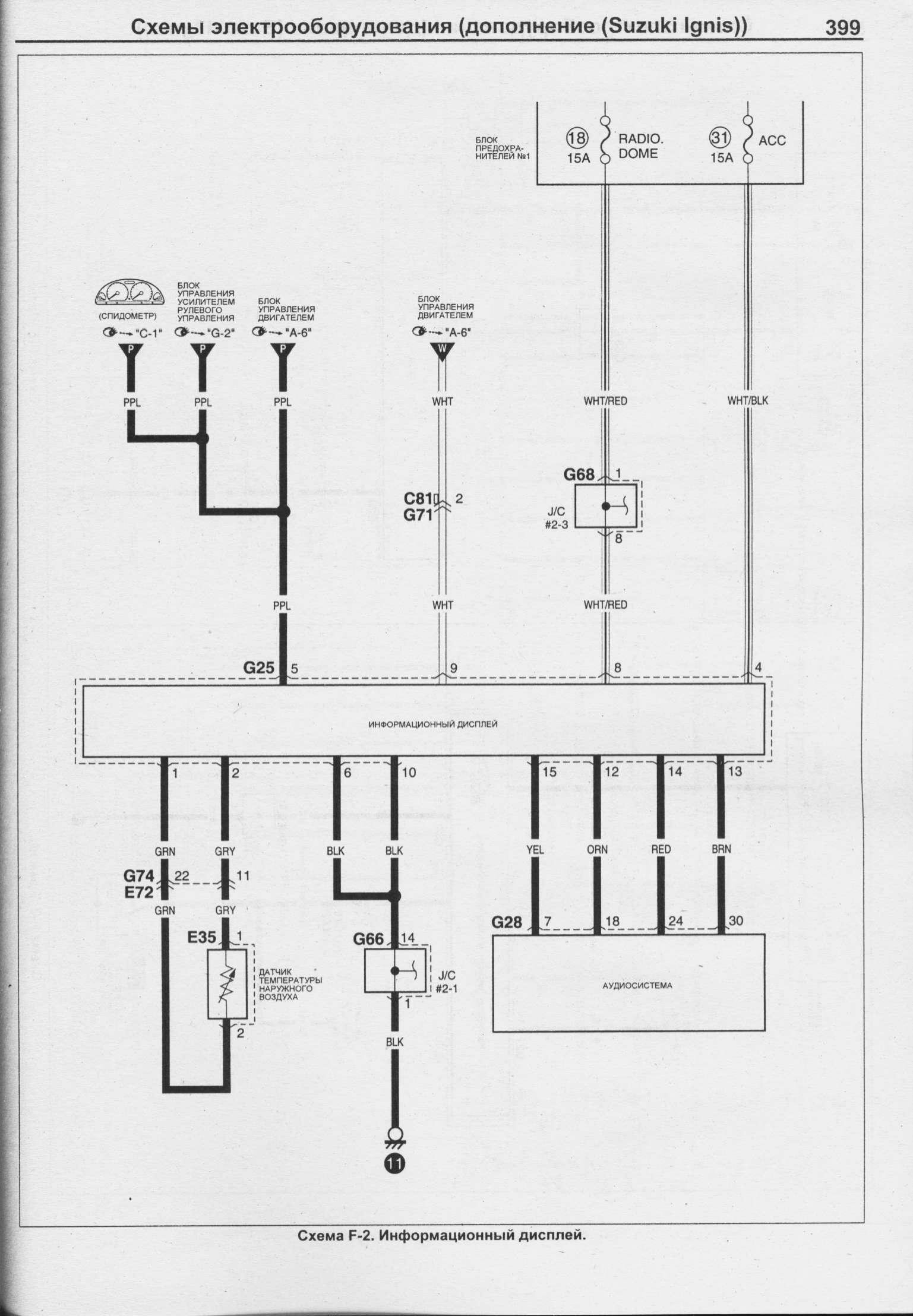
Подключение информационного дисплея авто

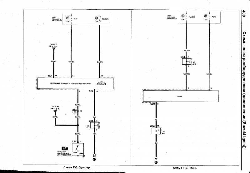
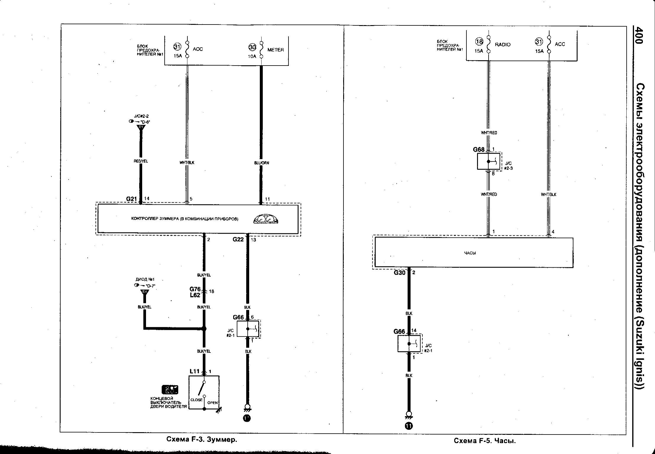
Зуммер и часы - схема принципиальная

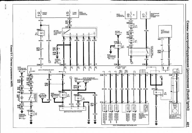
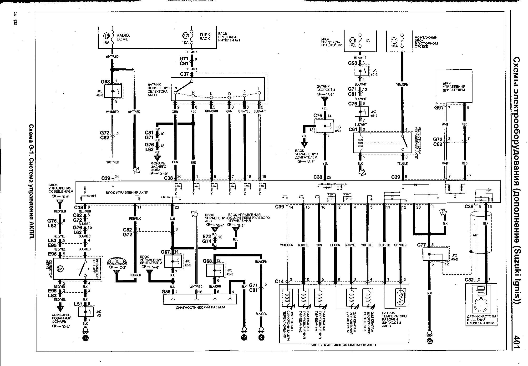
Схема управления АКПП Сузуки Игнис

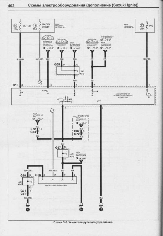
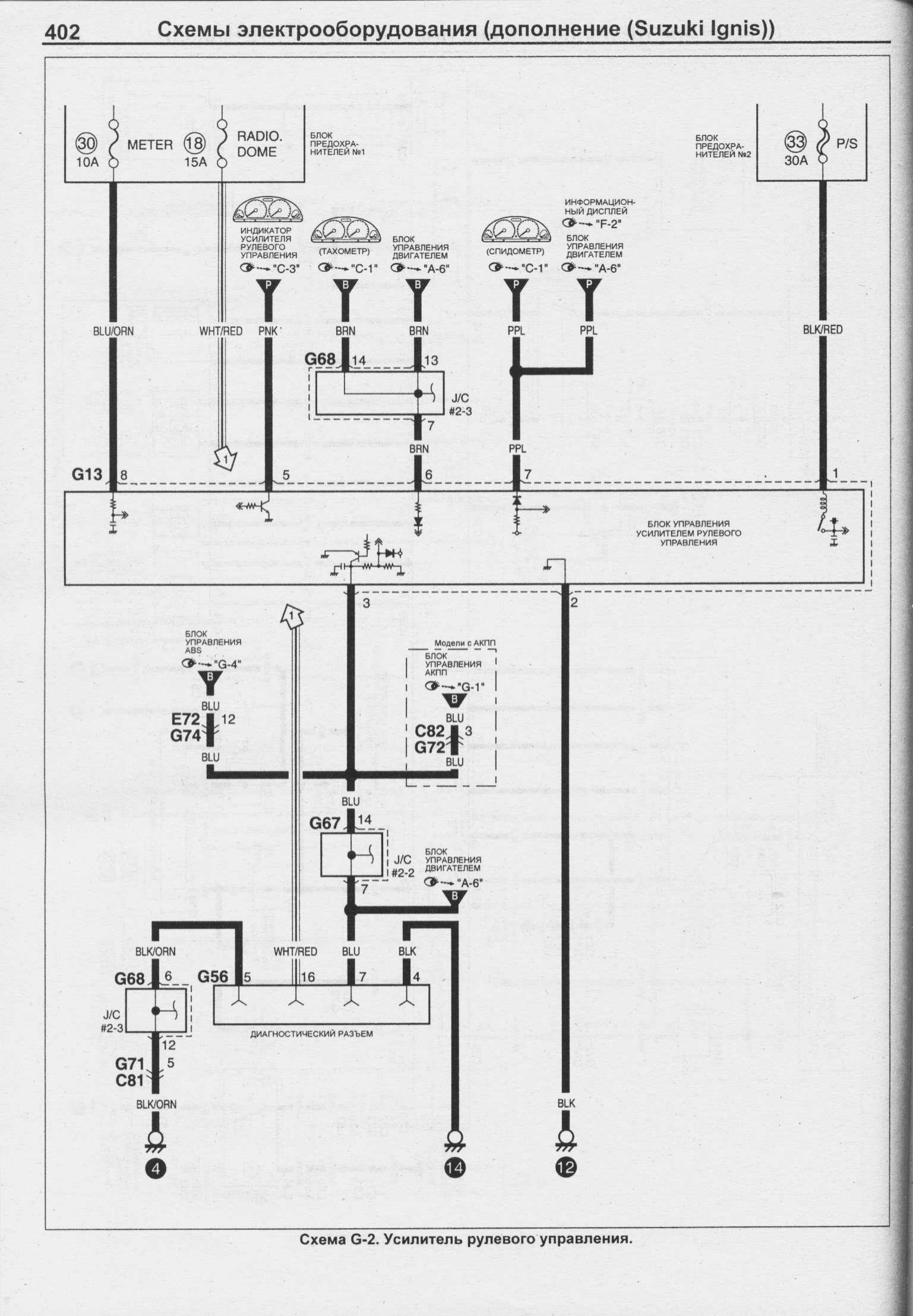
Электросхема усилителя рулевого управления авто

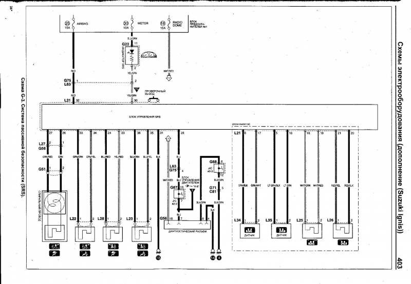
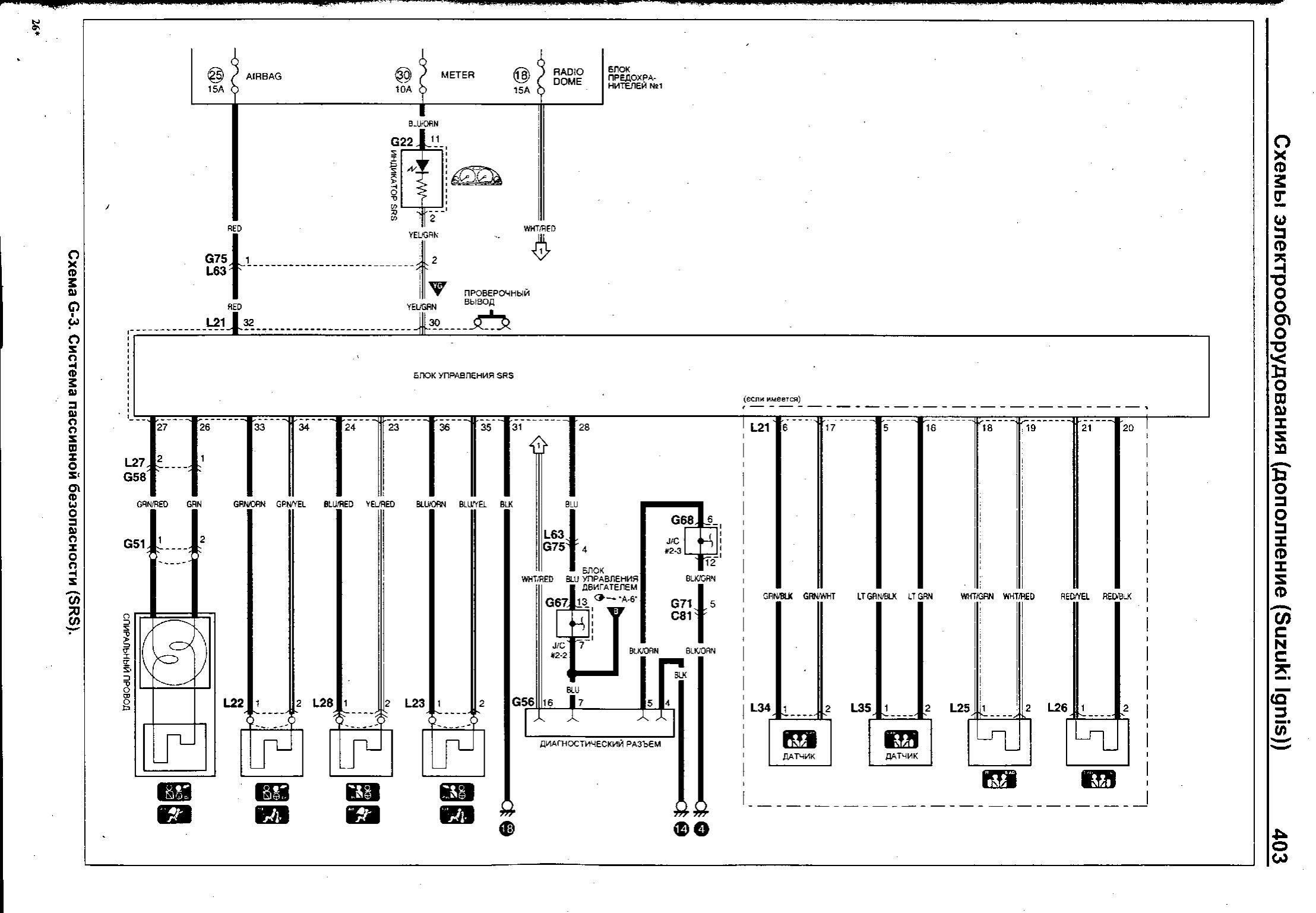
Система безопасности SRS

РЕМОНТ АВТОЭЛЕКТРОНИКИ ЗАРЯДНЫЕ УСТРОЙСТВА ДЛЯ АКБ

|