Электросхема и соединения электрической проводки и узлов приборов автомобиля шевроле - авео. Соединение приборов, соединения звукового сигнала, стеклоочиститель и омыватель ветрового стекла, соединения стеклоподъемников передних дверей, соединения комбинации приборов, антиблокировочная система тормозов, система управления двигателем Chevrolet Aveo и другие. Первую часть смотрите здесь.
Схема звукового сигнала, прикуривателя и розетки Шевроле Авео

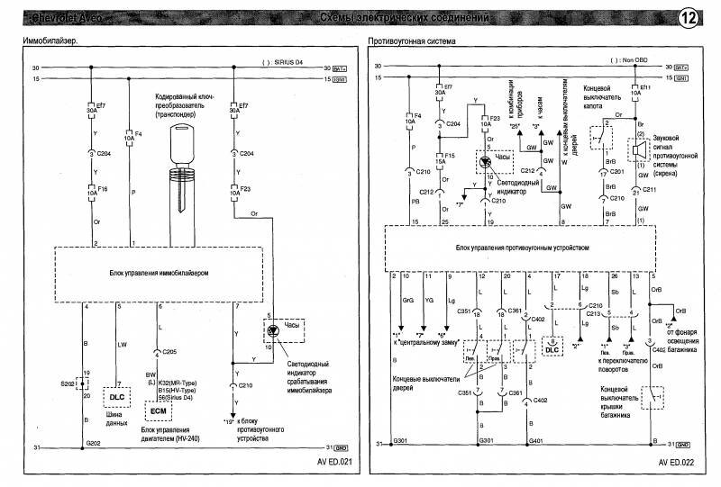
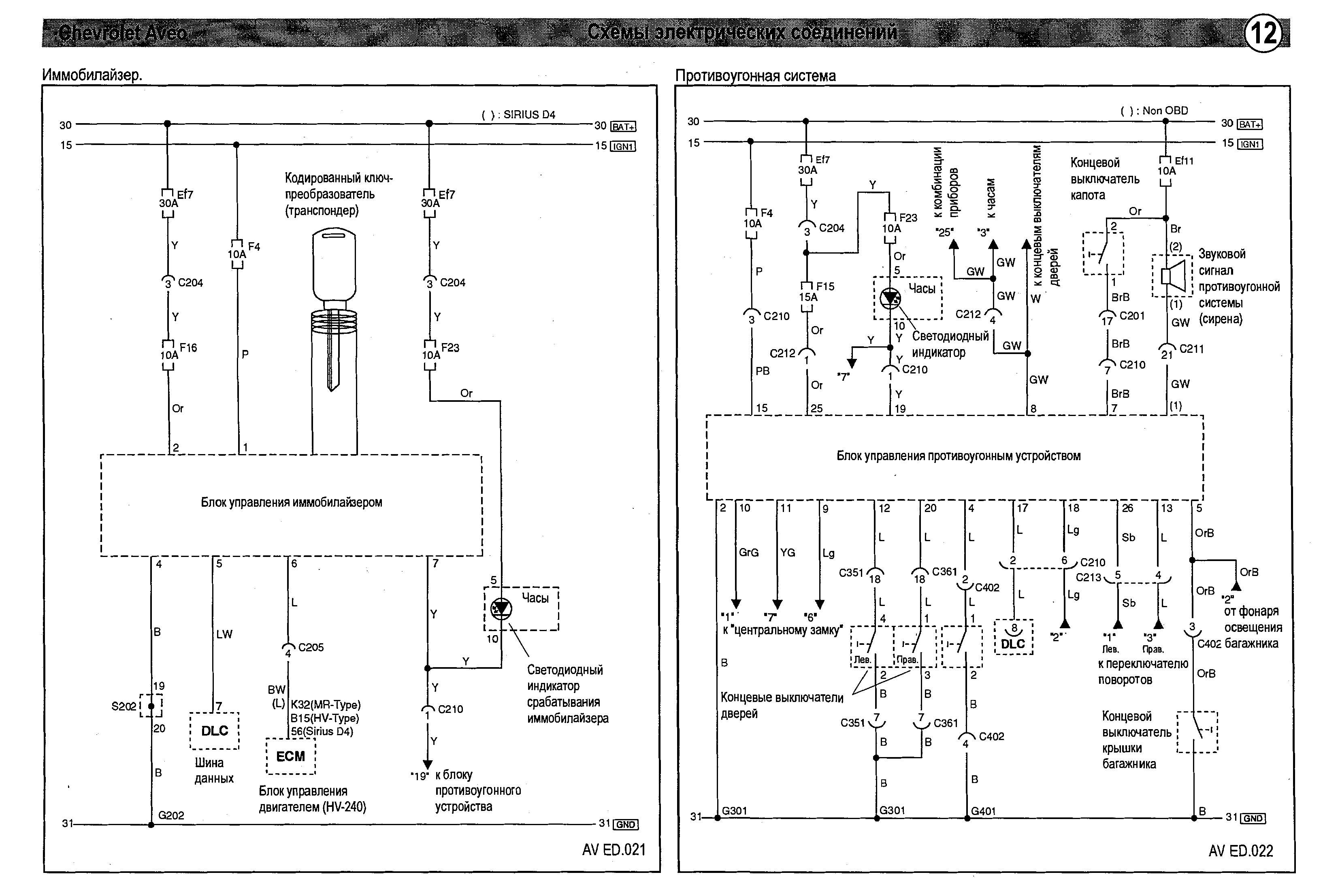
Схема противоугонной системы и иммобилайзера Авео

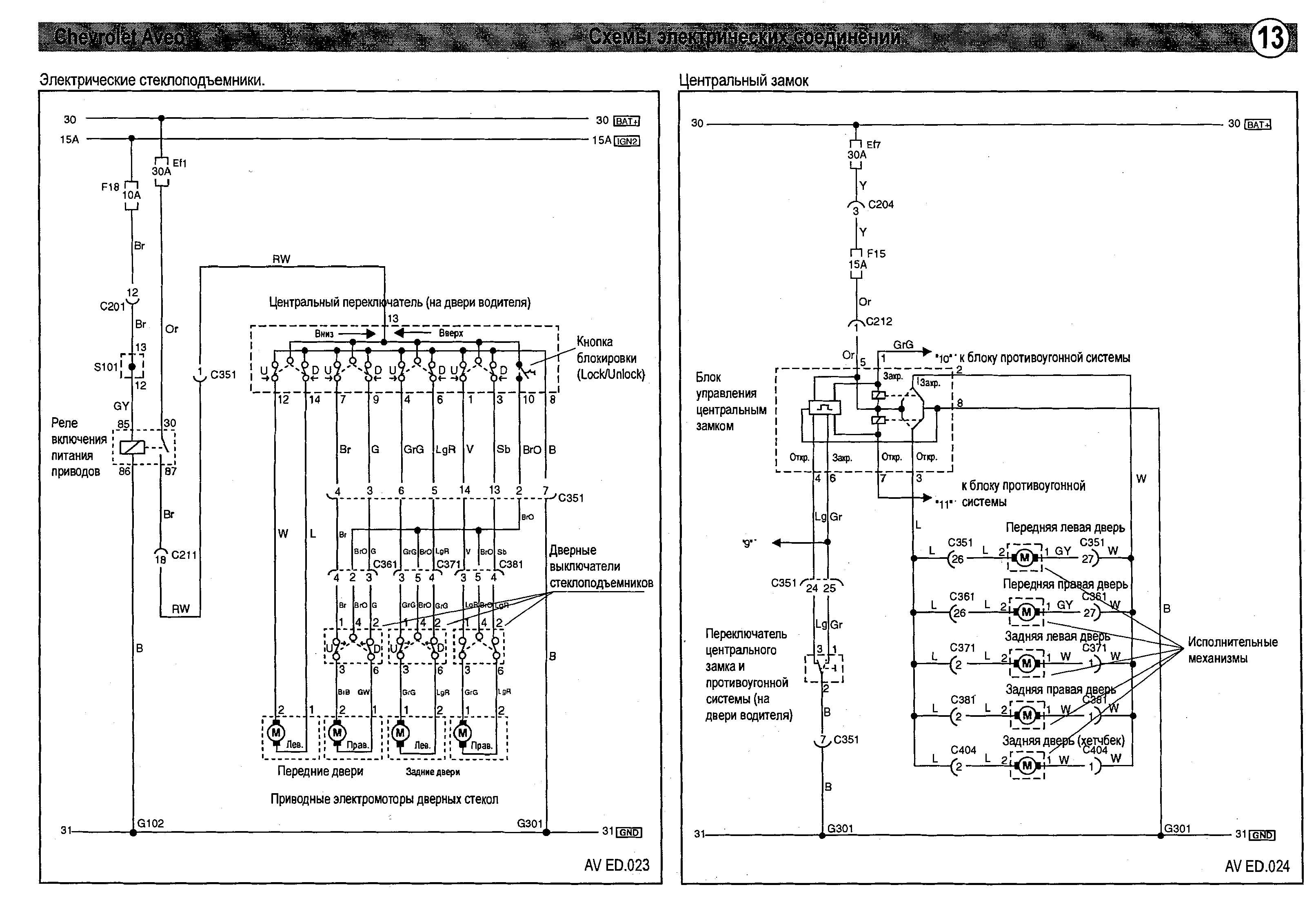
Электростеклоподъёмники. Центральный замок авто

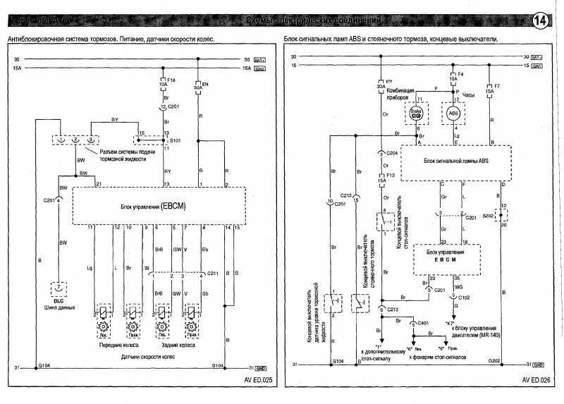
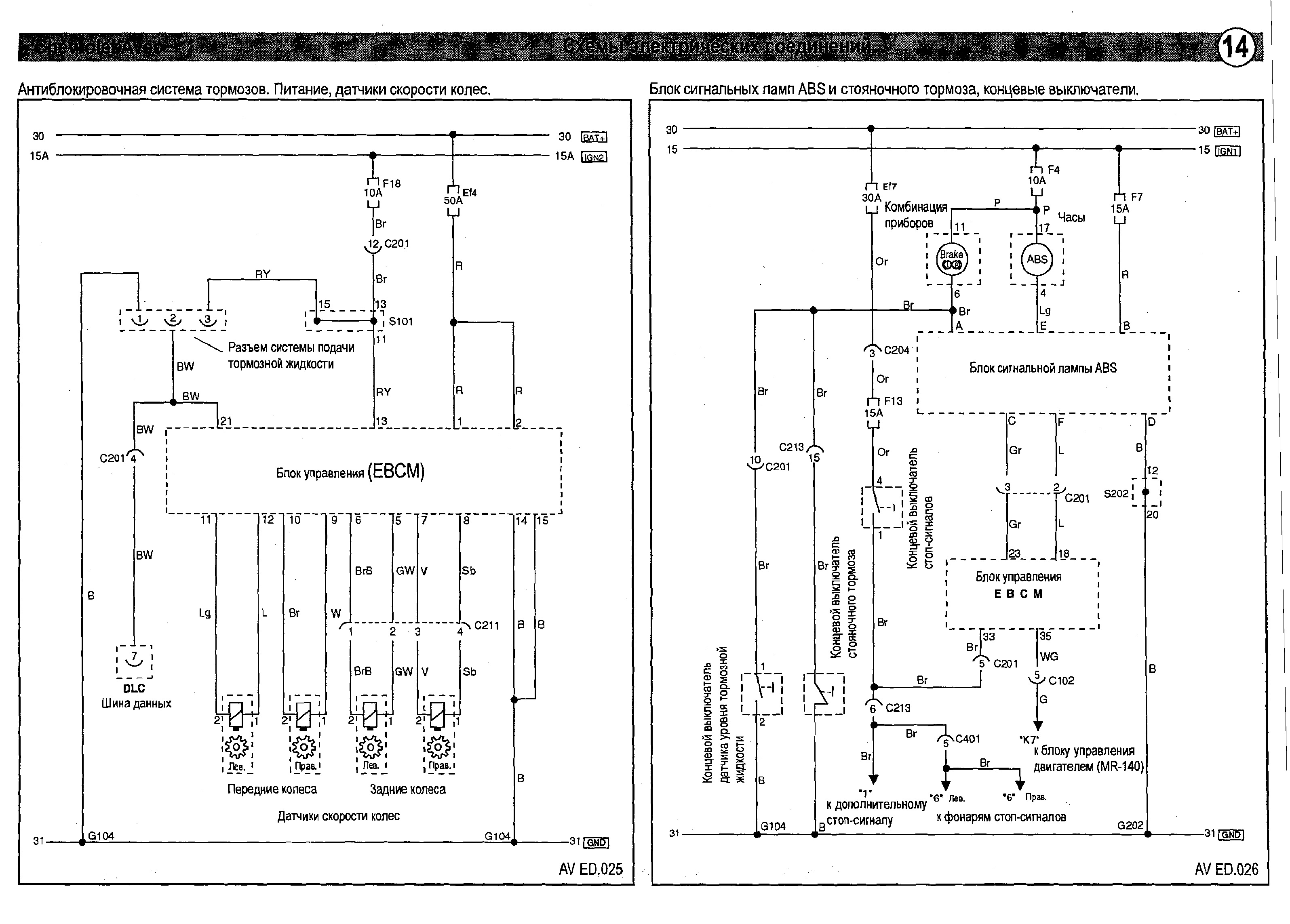
Антиблокировочная система тормозов - электросхема

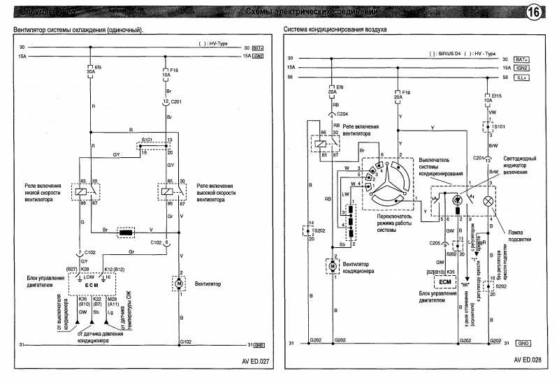
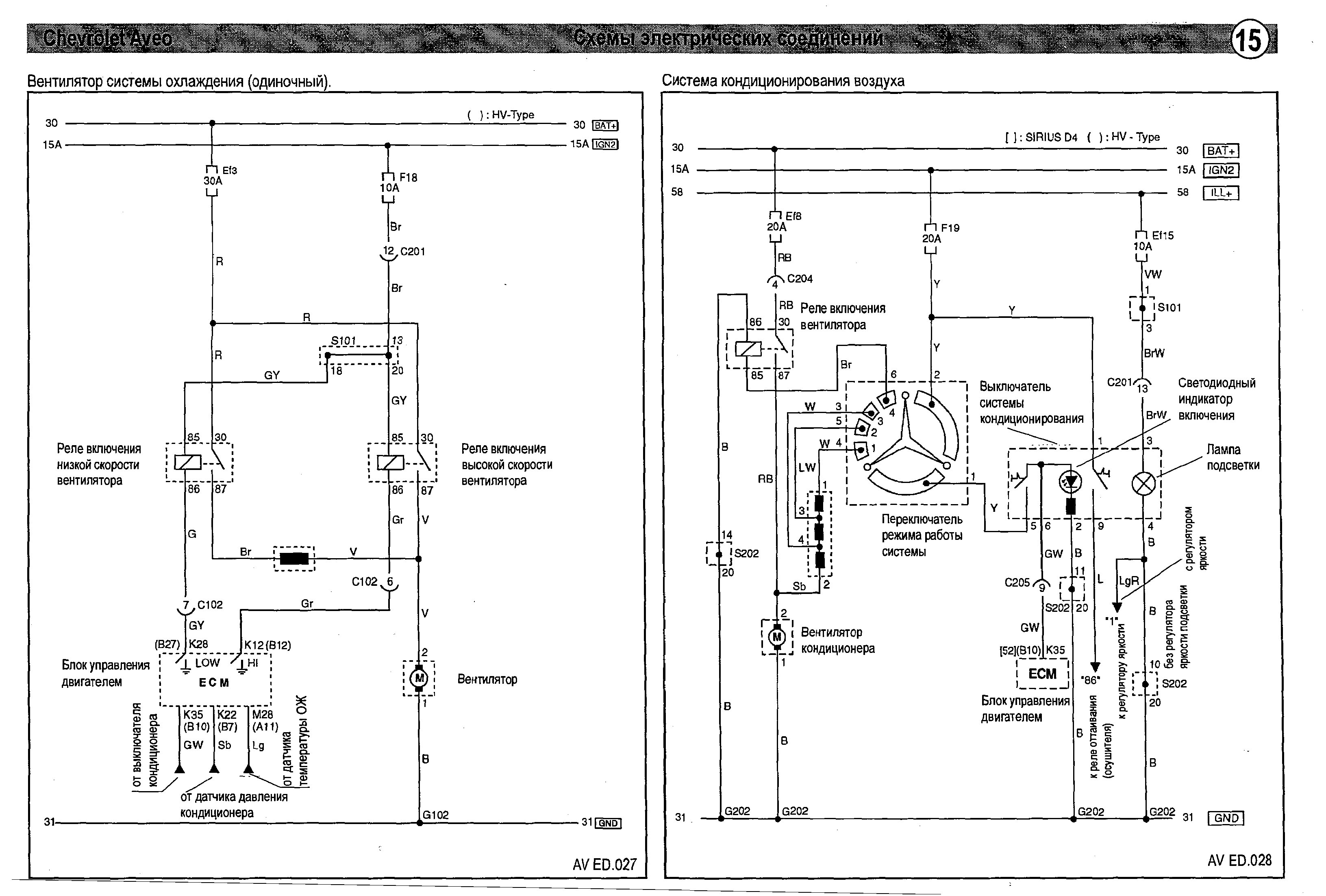
Схема кондиционирования воздуха и вентилятора охлаждения


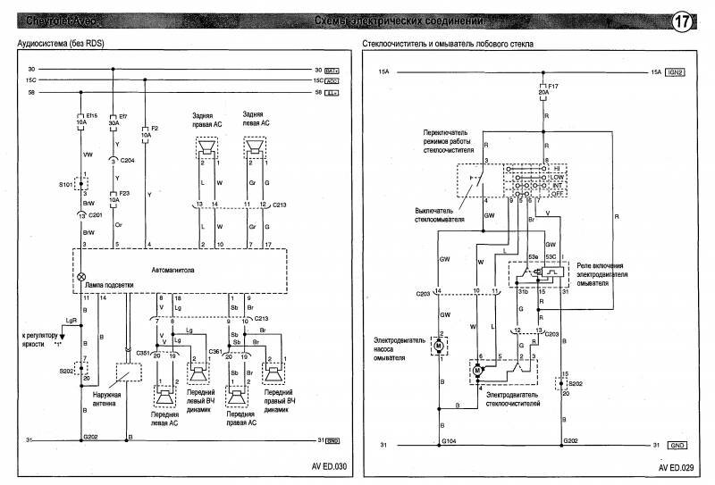
Аудиосистема Шевроле Авео и очичтители стёкол

Размещение жгутов и разъёмов в автомобиле






РЕМОНТ АВТОЭЛЕКТРОНИКИ ЗАРЯДНЫЕ УСТРОЙСТВА ДЛЯ АКБ

|