Бесплатный сборник электросхем популярного автомобиля peugeot 306. Противотуманные фары, подсветка, сигнализация, зажигание и заряд, распределение питания и устройство пускового блока. В начале. Продолжение сборника схем данного автомобиля здесь. Скачать электросхемы нельзя - доступен только просмотр на сайте. Увеличить нужную схему можно кликнув по ней и развернув на весь экран с помощью специального значка сверху.
Обозначения элементов, деталей и пояснения к схемам электрооборудования

Системы запуска двигателя и заряда батареи Peugeot 306

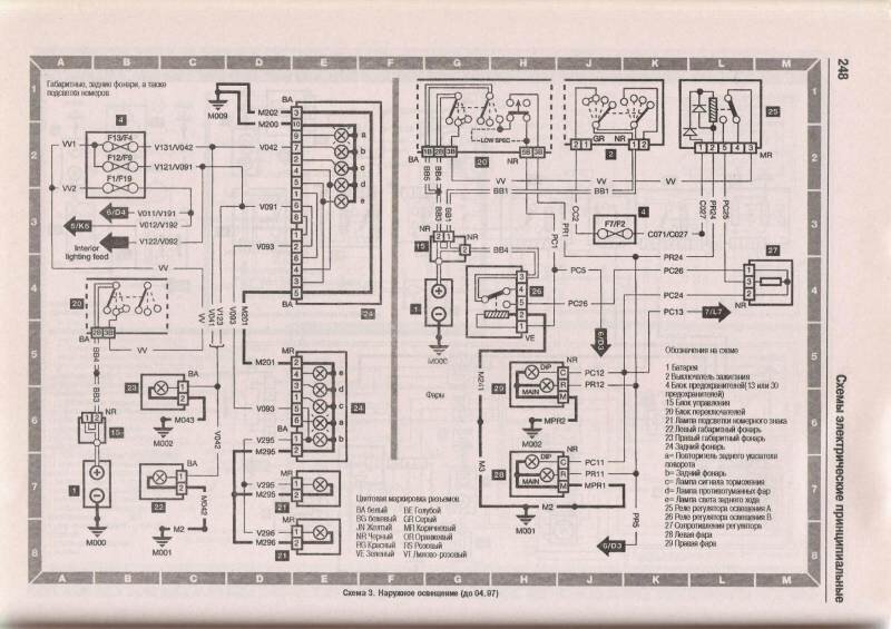
Электрооборудование наружного освещения автомобиля


Схема внутреннего освещения Пежо 306

Типовая схема приборного щитка авто

Указана батарея, выключатель зажигания, блоки предохранителей, контрольные лампы уровней и другие элементы схемы.
Звуковой сигнал, прикуриватель и фароомыватель Peugeot 306

Очеститель стёкол и подключение привода люка

Центральный замок автомобиля 306

Схема вентилятора отопителя, привода зеркал и обогревателя стекла

Схема зажигания для карбюраторного двигателя и система впрыска топлива

Многоточечная система впрыска для двигателя 1.6 л

РЕМОНТ АВТОЭЛЕКТРОНИКИ ЗАРЯДНЫЕ УСТРОЙСТВА ДЛЯ АКБ

|