Качественные электросхемы автомобиля Mazda 323 на русском языке. Предназначены для поиска неисправностей и ремонта. Блок предохранителей расположен под панелью приборов со стороны водителя. Каждый из предохранителей защищает свою цепь, принадлежность его к той или иной цепи обозначена на крышке блока предохранителей. Для замены вышедшего из строя предохранителя предварительно выключите соответствующую электрическую цепь, извлеките предохранитель из гнезда пинцетом. Если вновь установленный предохранитель мгновенно выходит из строя при подаче напряжения, проверьте защищаемую электрическую цепь. Если предохранитель защищает несколько цепей, то их необходимо подключать поочередно, чтобы по перегоранию предохранителя определить неисправную цепь. Увеличить схему можно кликнув по ней и развернув на весь экран с помощью значка сверху. Начало схем тут.
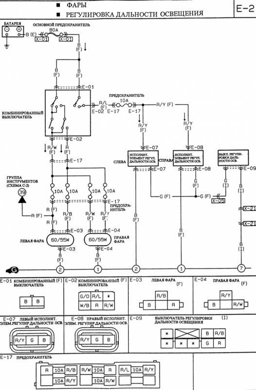
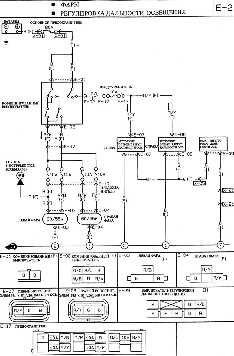
Фары и регулировка дальности освещения фар Mazda 323

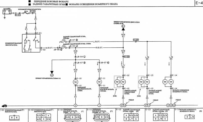
Электросхема передних боковых фонарей, задних габаритных огней, фонарей освещения номерного знака

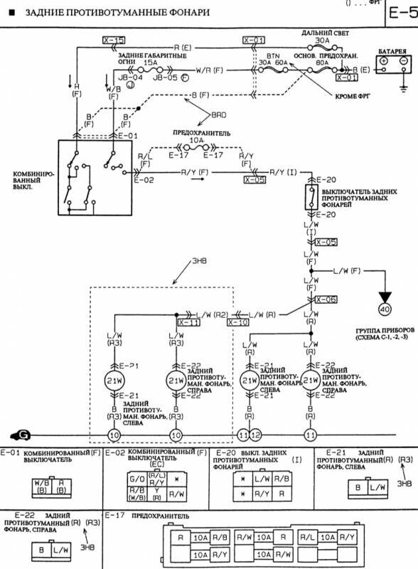
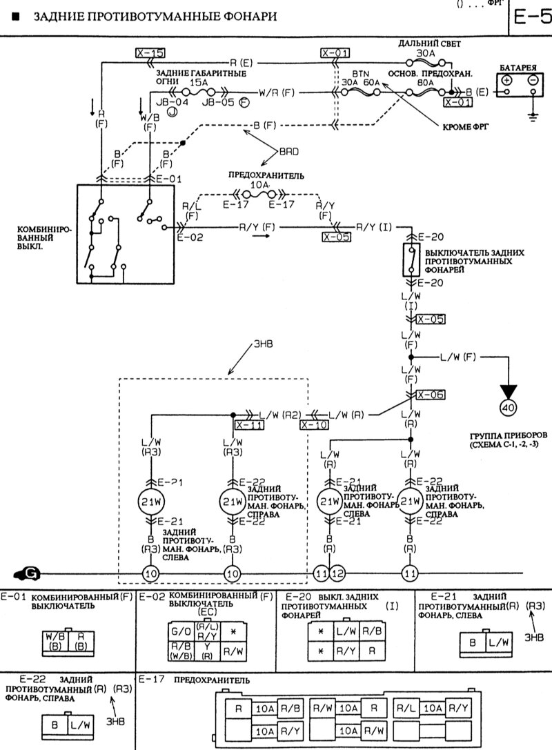
Задние противотуманные фонари Mazda 323

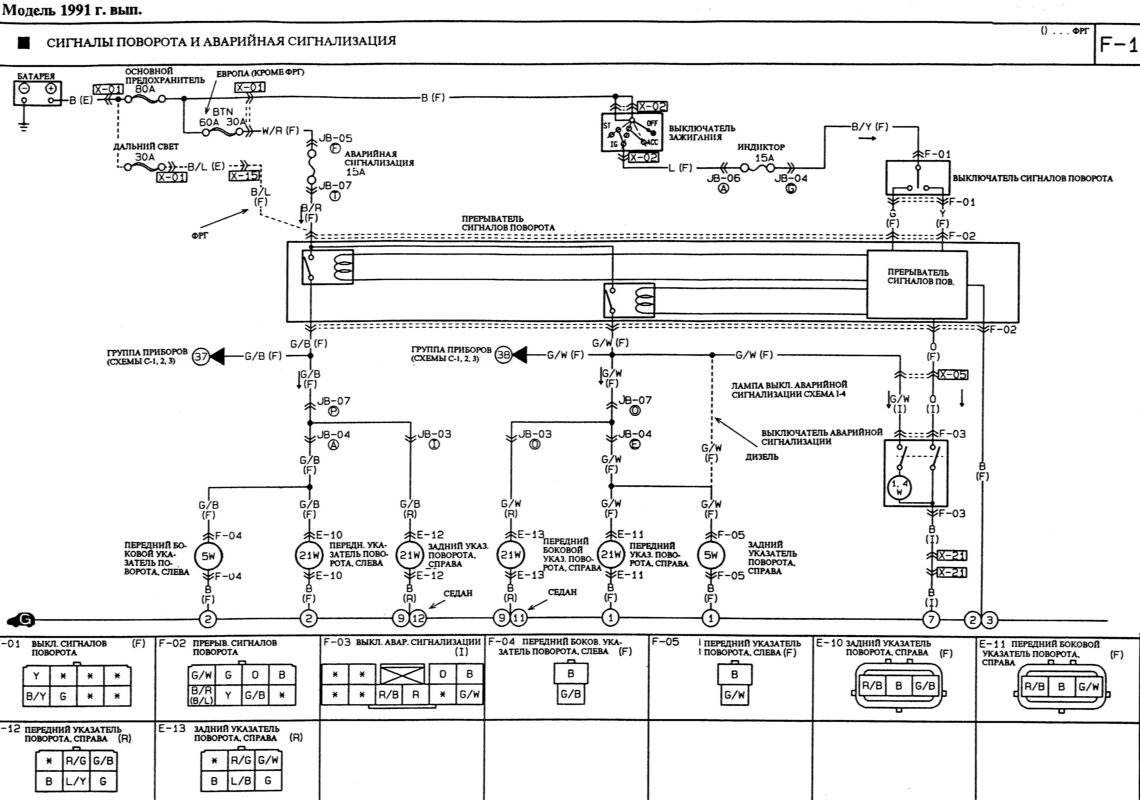
Сигналы поворота и аварийная сигнализация - схема принципиальная

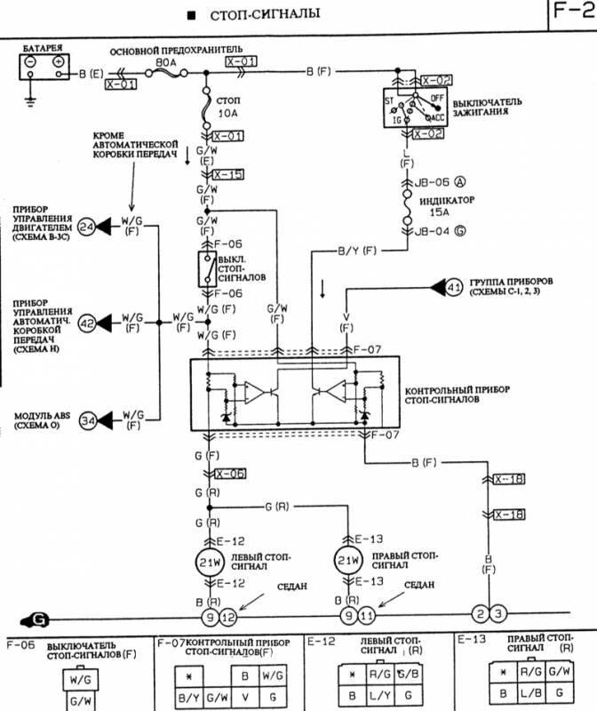
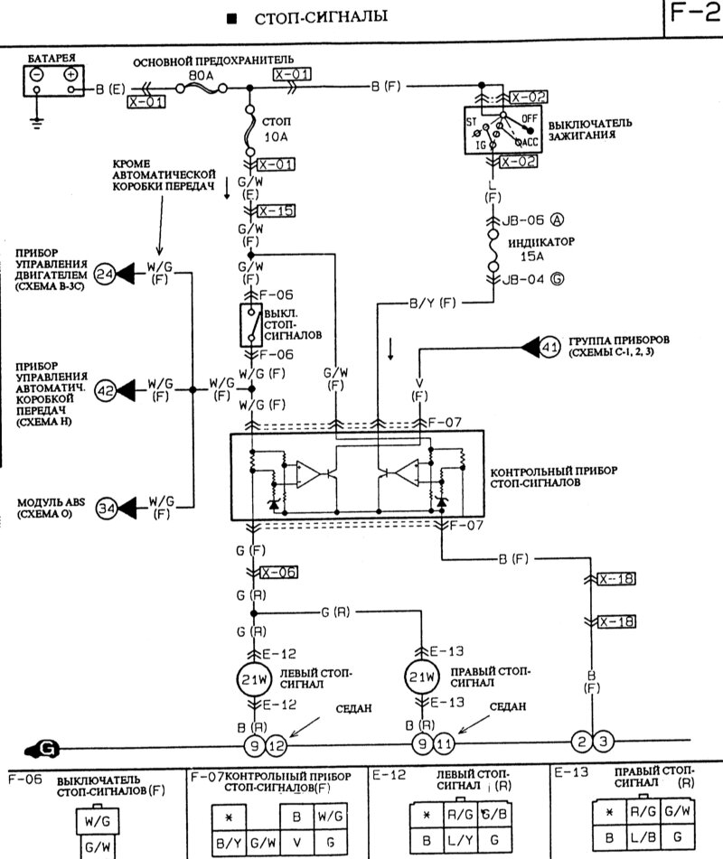
Стоп-сигналы автомобиля

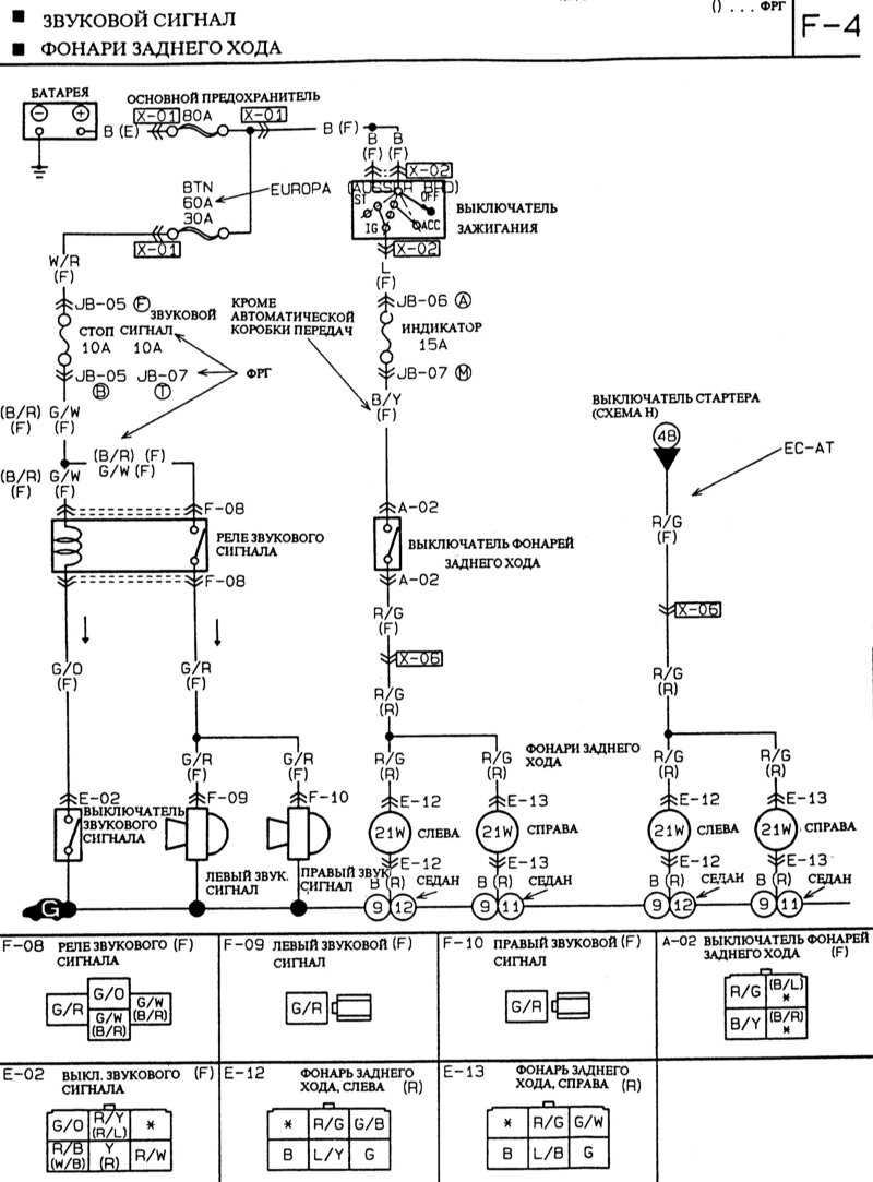
Схема звукового сигнала и фонарей заднего хода

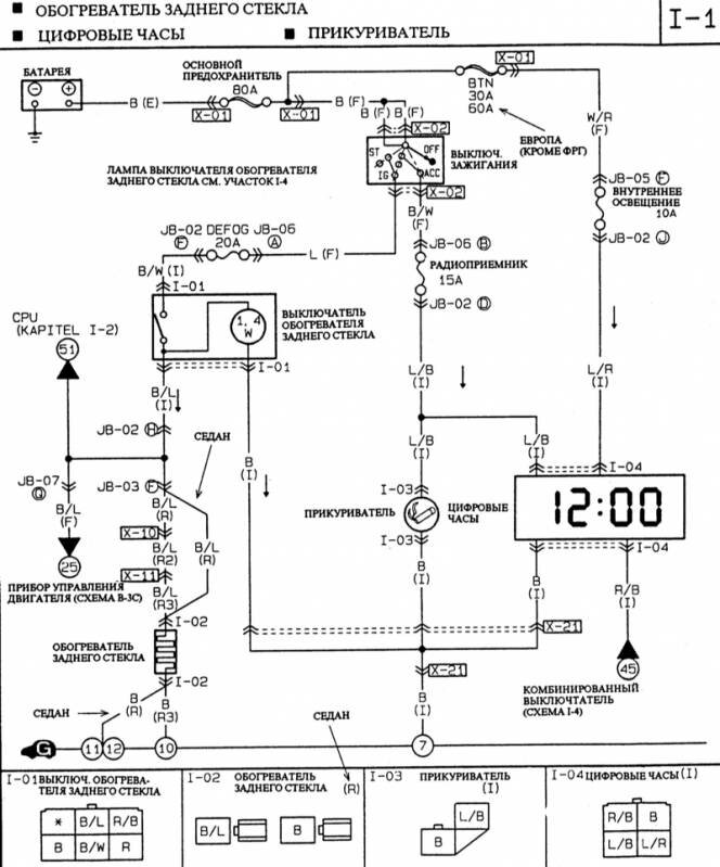
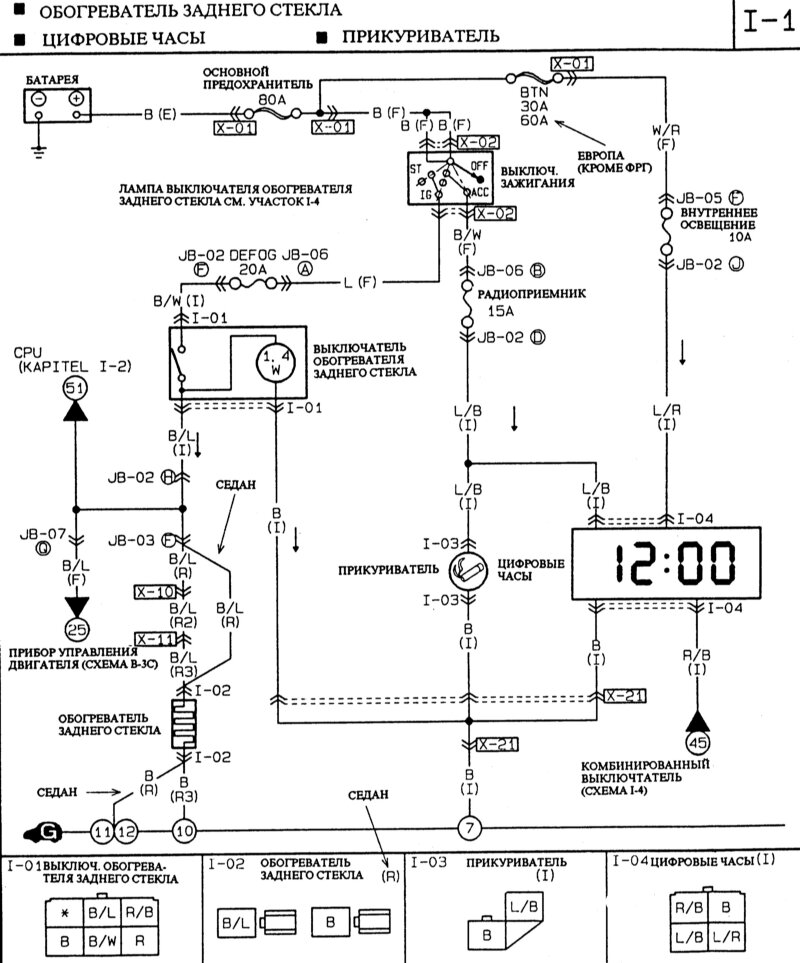
Обогреватель заднего стекла. Цифровые часы. Прикуриватель Mazda 323

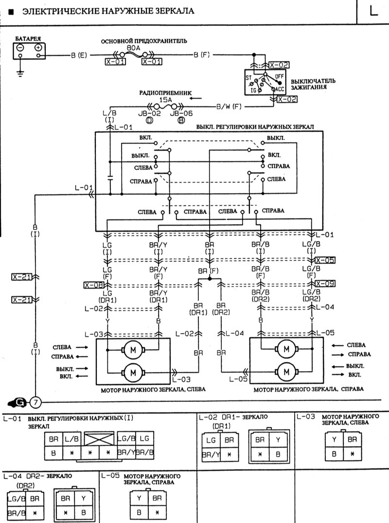
Электрические наружные зеркала - схема принципиальная

Цветовые коды кабелей
l синий
b черный
br коричневый
dl темно-синий
dg темно-зеленый
g зеленый
gy серый
lb светло-серый
lg светло-зеленый
n бежевый
o оранжевый
p розовый
r красный
pu пурпурный
t бежевый
w белый
y желтый
v фиолетовый
РЕМОНТ АВТОЭЛЕКТРОНИКИ ЗАРЯДНЫЕ УСТРОЙСТВА ДЛЯ АКБ

|