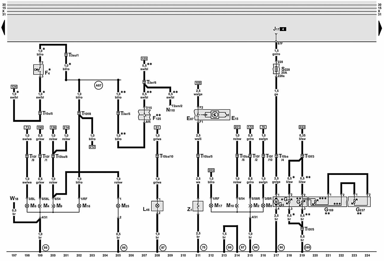
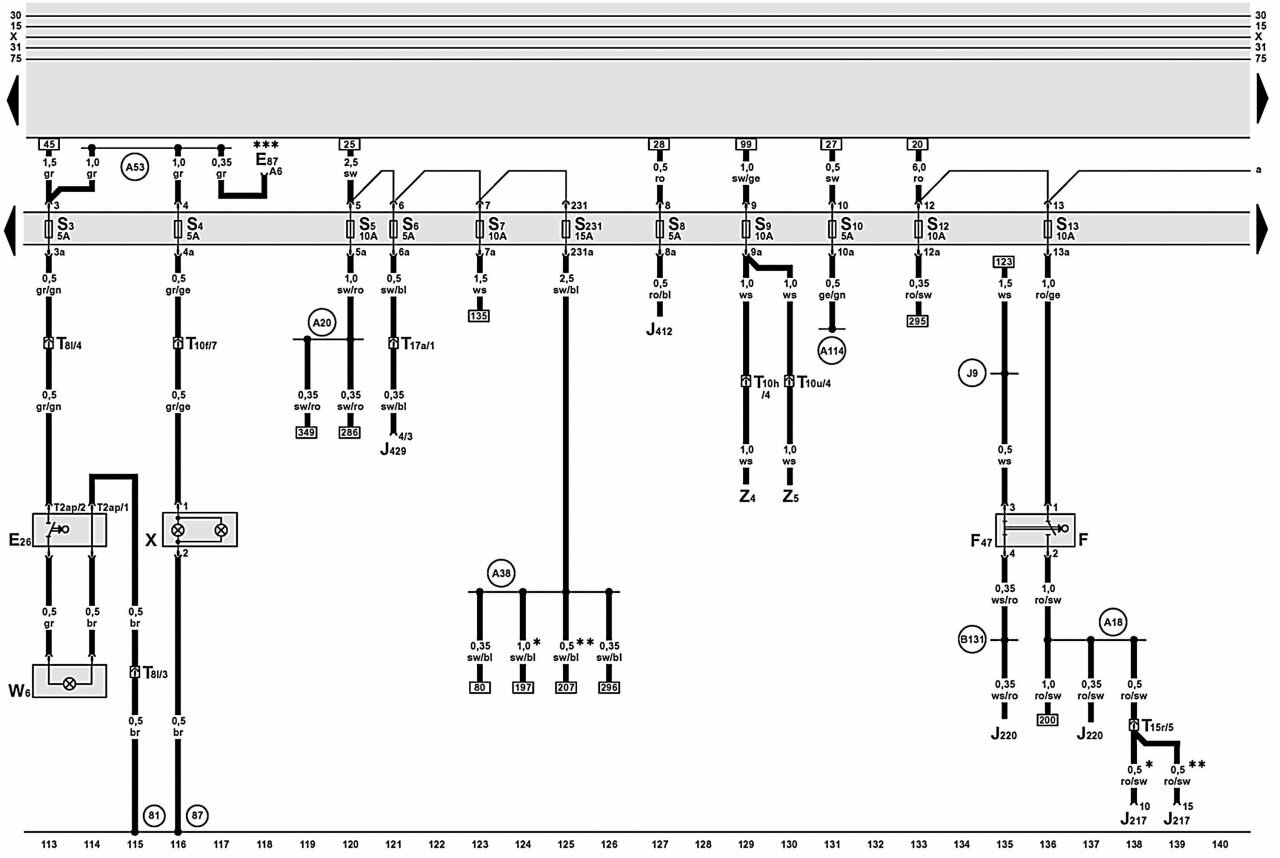
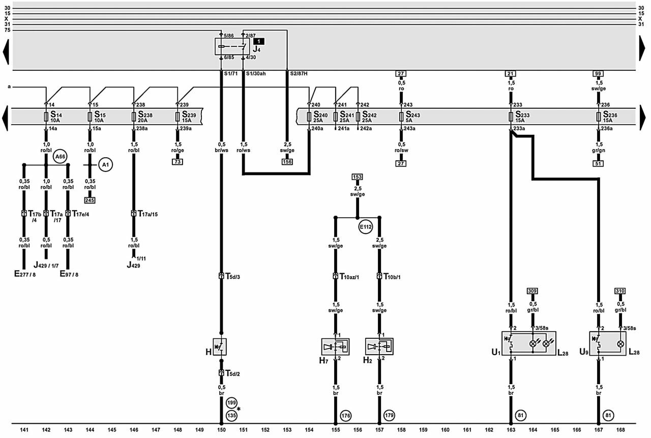
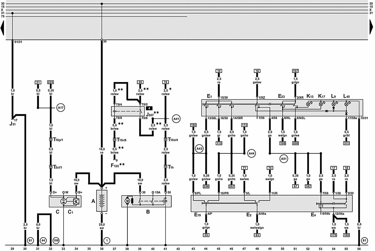
Сборник электросхем автомобиля Ауди А6. Ниже приводятся сами схемы и обозначение элементов на электросхемах.









1 – соединение с «массой» аккумуляторной батареи
3 – соединение с «массой» двигателя
12 – соединение с «массой» электропроводки слева в моторном отсеке
13 – соединение с «массой» электропроводки справа в моторном отсеке
18 – соединение с «массой» блока цилиндров двигателя
19 – соединение с «массой» около катушки зажигания
43 – соединение с «массой» в нижней части правой передней стойки
44 – соединение с «массой» в нижней части левой передней стойки
75 – соединение с «массой», на правой задней стойке
81 – соединение с «массой –1–» в электропроводке панели приборов
85 – соединение с «массой» электропроводки в моторном отсеке
86 – соединение с «массой –1–» в задней части электропроводки
87 – соединение с «массой –2–» в задней части электропроводки
131 – соединение с «массой –2–» в электропроводке моторного отсека
135 – соединение с «массой –2–» в электропроводке панели приборов
139 – соединение с «массой» в электропроводке системы впрыска Motronic
146 – соединение с «массой» в электропроводке постоянного отопления
156 – соединение с «массой» в электропроводке системы непосредственного впрыска дизельного двигателя
176 – соединение с «массой» в электропроводке правой фары
179 – соединение с «массой» в электропроводке левой фары
193 – соединение с «массой» в электропроводке вентилятора радиатора
199 – соединение с «массой –3–» в электропроводке панели приборов
200 – соединение с «массой» (экран) в электропроводке моторного отсека
213 – соединение с «массой –4–» в электропроводке панели приборов
220 – соединение с «массой» («масса» датчика) в электропроводке моторного отсека
261 – соединение с «массой» в электропроводке обогрева форсунок
269 – соединение с «массой» датчика –1– в электропроводке панели приборов
316 – соединение с «массой» («масса» датчика –2–) в электропроводке моторного отсека
610 – соединение с «массой» под центральной консолью
A — аккумуляторная батарея
A1 – соединение положительное (30а) в электропроводке панели приборов
A2 – соединение (15) в электропроводке панели приборов
A5 – соединение положительное (светосигнальное устройство) в электропроводке панели приборов
A6 – соединение положительное (светосигнальное устройство) в электропроводке панели приборов
A8 – соединение положительное (58d), в распределительном блоке (освещение дисплея)
A16 – соединение (GRA) в электропроводке панели приборов
A17 – соединение (61) в электропроводке панели приборов
A18 – соединение (54) в электропроводке панели приборов
А19 – соединение (58s) в электропроводке панели приборов (освещение выключателя)
A20 – соединение (15а) в электропроводке панели приборов
А21 – соединение (86s) в электропроводке панели приборов
A26 – соединение (дверной выключатель освещения со стороны водителя) в электропроводке панели приборов
A27 – соединение (сигнал скорости) в электропроводке панели приборов
A32 – соединение положительное (30) в электропроводке панели приборов
A34 – соединение (75х) в электропроводке панели приборов
A38 – соединение положительное –2– (15а) в электропроводке панели приборов
A41 – соединение положительное (50) в электропроводке панели приборов
А43 – соединение (57L) в электропроводке панели приборов
А44 – соединение (57R) в электропроводке панели приборов
A45 – соединение (сигнал частоты вращения) в электропроводке панели приборов
А50 – соединение положительное (30a) в электропроводке панели приборов
A52 – соединение положительное –2– (30) в электропроводке панели приборов
A53 – соединение положительное (58 d) в электропроводке панели приборов (освещение дисплея)
A57 – соединение (30) в электропроводке панели приборов
A66 – соединение (30а, ZV/ DWA/ IR) в электропроводке панели приборов
A68 – соединение (С15, кондиционер) в электропроводке панели приборов
A76 – соединение (K–диагностирование) в электропроводке панели приборов
A79 – соединение (выключатель освещения) в электропроводке панели приборов
A87 – соединение (Российская Федерация) в электропроводке панели приборов
А96 – соединение (53c) в электропроводке панели приборов
A99 – соединение –1– (87) в электропроводке панели приборов
A108 – соединение (сигнал скорости) в электропроводке панели приборов
А112 — соединение (выключатель капота) в электропроводке панели приборов
A114 – соединение (корректор света фар) в электропроводке панели приборов
А120 – соединение (постоянное время) в электропроводке панели приборов
A121 – соединение (High) в электропроводке панели приборов
A122 – соединение (Low) в электропроводке панели приборов
A125 – соединение (сигнал удара) в электропроводке панели приборов
B — стартер
B131 – соединение (54) в электропроводке салона
B135 – соединение (15а) в электропроводке салона
C — трехфазный генератор переменного тока
C1 – регулятор напряжения реле–регулятора
C19 – соединение –1– (сигнал поворота) в электропроводке правой фары
C20 – соединение (сигнал поворота) в электропроводке левой фары
C22 – дроссель помехоподавляющего устройства для подушки безопасности
D — замок зажигания
D2 – катушка зажигания
D8 – соединение (датчик температуры) в электропроводке моторного отсека справа
D16 – соединение (свечи накаливания) в передней электропроводке справа
D22 – соединение положительное (234) в передней электропроводке справа
D23 – соединение положительное (229) в передней электропроводке справа
D50 – соединение положительное (30) в электропроводке моторного отсека
D52 – соединение положительное (15а) в электропроводке моторного отсека
D83 – соединение (87) в электропроводке моторного отсека
D95 – соединение (форсунки) в электропроводке моторного отсека
D98 – соединение (свечи накаливания) в электропроводке моторного отсека
D101 – соединение –1– в электропроводке моторного отсека
D102 – соединение –2– в электропроводке моторного отсека
D141 – соединение (5V) в электропроводке моторного отсека
D159 – соединение положительное в электропроводке моторного отсека
D160 – соединение положительное в электропроводке моторного отсека
E1 – выключатель света
E2 – переключатель указателей поворота
E3 – выключатель аварийной световой сигнализации
E4 – выключатель переключения света и сигнализации светом
E9 – выключатель вентилятора отопителя
E15 – выключатель обогревателя заднего стекла
E19 – выключатель габаритного освещения
E20 – регулятор освещенности панели приборов
E22 – выключатель стеклоочистителя (интервалы)
E23 – выключатель противотуманных фар
E26 – выключатель подсветки вещевого ящика
E38 – переключатель прерывистого включения стеклоочистителя ветрового стекла
E45 – выключатель GRA
E87 – кондиционер
E97 – блок памяти
E102 – датчик корректора света фар
E112 – соединение (87h) в электропроводке панели приборов
E272 – выключатель выбора функции II, в средней консоли
E277 – блок памяти, рядом с сиденьем водителя
F — выключатель сигнала торможения
F1 – датчик давления масла
F4 – выключатель фонарей заднего хода
F8 – переключатель принудительного включения пониженной передачи
F9 – выключатель контроля включенного рычага стояночного тормоза
F18 – термовыключатель вентилятора радиатора
F25 – соединение –1– в электропроводке системы непосредственного впрыска дизельного двигателя
F26 – соединение –2– в электропроводке системы непосредственного впрыска дизельного двигателя
F28 – соединение –3– в электропроводке системы непосредственного впрыска дизельного двигателя
F32 – соединение (дополнительное отопление) в электропроводке системы непосредственного впрыска дизельного двигателя
F34 – датчик уровня тормозной жидкости
F36 – выключатель педали сцепления
F38 – переключатель наружной температуры
F45 – соединение (сигнал частоты вращения), в электропроводке панели приборов
F47 – выключатель педали тормоза GRA
F54 – термовыключатель вентилятора радиатора
F60 – переключатель холостого хода
F66 – датчик снижения уровня охлаждающей жидкости
F77 – предупредительный контакт снижения уровня жидкости
F95 – термовыключатель вентилятора радиатора после остановки двигателя
F108 – соединение (сигнал скорости) в электропроводке панели приборов
F125 – многофункциональный переключатель
F129 – кнопочный выключатель кондиционера
G — датчик индикации запаса топлива
G1 – индикация запаса топлива
G2 – датчик температуры охлаждающей жидкости
G3 – указатель температуры охлаждающей жидкости
G5 – тахометр
G6 – топливный насос
G8 – датчик температуры масла
G14 – вольтметр
G21 – спидометр
G22 – датчик спидометра (датчик Холла, в коробке передач)
G28 – датчик частоты вращения двигателя
G39 – лямбда — датчик 1
G40 – датчик Холла
G42 – датчик температуры впускаемого воздуха
G61 – датчик детонационного сгорания 1
G62 – датчик температуры охлаждающей жидкости
G66 – датчик детонационного сгорания 2
G70 – расходомер воздуха
G71 – датчик давления всасывающего трубопровода
G72 – датчик температуры всасывающего трубопровода
G79 – датчик положения педали управления подачей топлива
G80 – датчик движения иглы
G81 – датчик температуры топлива
G108 – лямбда-датчик 2
G112 – потенциометр для исполнительного двигателя центрального клапана
G130 – лямбда-датчик, за катализатором
G131 – лямбда-датчик 2, за катализатором
G135 – потенциометр для исполнительного двигателя клапана обогревателя
G163 – датчик Холла 2
G169 – датчик – 2 – запаса топлива
G185 – датчик – 2 – положения педали управления подачей топлива
G186 – механизм привода дроссельной заслонки (электрический)
G187 – датчик угла –1– механизма привода дроссельной заслонки
G188 – датчик угла –2– механизма привода дроссельной заслонки
G210 – датчик пониженного уровня топлива
G235 – датчик –1– температуры отработавших газов
G236 – датчик –2– температуры отработавших газов
G237 – датчик –3– запаса топлива
G266 – датчик наличия масла и интервалов сервиса
G294 – датчик давления усилителя тормозов
H — кнопка звукового сигнала
H2 – звуковой сигнал высокого тона
H7 – звуковой сигнал низкого тона
J2 – реле
J4 – реле двухтонального звукового сигнала
J8 – реле постоянного отопления
J9 – соединение –1– (15a) в электропроводке ABS
J17 – реле топливного насоса
J26 – реле вентилятора радиатора
J31 – реле омывателя и очистителя стекол
J52 – реле свеч накаливания
J59 – разгрузочное реле для Х–контакта
J101 – реле для 2-й ступени вентилятора радиатора
J104 – блок управления ABS с EDS
J138 – реле системы охлаждения
J207 – реле блокировки стартера
J214 – блок управления Thermotronic
J217 – блок управления автоматической коробкой передач
J218 – комбинированный процессор в панели приборов
J220 – блок управления Motronic
J226 – реле блокировки и света заднего хода
J234 – прибор управления подушкой безопасности
J248 – блок управления системы непосредственного впрыска дизельного двигателя
J271 – реле электроснабжения Motronic
J293 – блок управления вентилятором радиатора, в передней левой части моторного отсека
J299 – реле воздушного насоса
J322 – реле системы непосредственного впрыска дизельного двигателя
J338 – блок управления дроссельными заслонками
J359 – реле низкой теплопроизводительности
J360 – реле высокой теплопроизводительности
J364 – блок управления нагревания
J399 – блок управления топливного насоса высокого давления (ТНВД)
J412 – блок управления телефоном
J429 – блок управления центральным замком
J445 – реле насоса
J489 – радиоприемник
J569 – реле усилителя тормозов
K — диагностический разъем
K1 – контрольная лампа дальнего света фар
K2 – контрольная лампа генератора
K3 – контрольная лампа давления масла
K4 – контрольная лампа габаритного освещения
K13 – контрольная лампа противотуманного заднего света
K14 – контрольная лампа рычага включения тормозной системы
K16 – контрольная лампа резерва топлива
K17 – контрольная лампа противотуманных фар
K28 – контрольная лампа температуры и низкого уровня охлаждающей жидкости
K29 – контрольная лампа времени работы предпускового прогрева дизельного двигателя
K32 – контрольная лампа износа накладок тормозных колодок
K47 – контрольная лампа противоблокировочного устройства
K65 – контрольная лампа работы поворотов с левой стороны
K75 – контрольная лампа подушки безопасности
K83 – контрольная лампа системы самодиагностики
K94 – контрольная лампа работы поворотов с правой стороны
K117 – контрольная лампа безопасности движения
L4 – соединение (75al) в электропроводке кондиционера
L9 – лампа подсветки выключателя освещения
L22 – лампа левой противотуманной фары
L23 – лампа правой противотуманной фары
L28 – лампа освещения прикуривателя
L35 – соединение –3– в электропроводке отопителя
L39 – соединение (кнопочный выключатель кондиционера) в электропроводке Climatronic
L40 – лампа подсветки выключателя противотуманных фар и задних противотуманных фонарей
L46 – лампа левого противотуманного фонаря
L54 – лампа освещения/ датчика корректор света фар
L120 – местное освещение
L121 – освещение для держателя бокала
М — соединение с «массой» аккумуляторной батареи
M1 – лампа левая стояночного света
M2 – лампа заднего правого габаритного огня
M3 – лампа правого стояночного огня
M4 – лампа заднего левого габаритного огня
M5 – лампа переднего левого указателя поворота
M6 – лампа заднего левого указателя поворота
M7 – лампа переднего правого указателя поворота
M8 – лампа заднего правого указателя поворота
M9 – лампа левого сигнала торможения
M10 – правая лампа сигнала торможения
M16 – лампа левая заднего хода
M17 – лампа правая заднего хода
M18 – лампа левого бокового повторителя указателя поворота
M19 – лампа правого бокового повторителя указателя поворота
M25 – лампа верхнего сигнала торможения
M29 – лампа левой фары ближнего света
M30 – лампа левой фары дальнего света
M31 – лампа правой фары ближнего света
M32 – лампа правой фары дальнего света
N — катушка зажигания
N8 – воздушный клапан холостого хода
N12 – правая тормозная колодка
N13 – левая тормозная колодка
N18 – клапан рециркуляции ОГ
N24 – добавочное сопротивление вентилятора отопителя с предохранителем перегрева
N30 – форсунка 1-го цилиндра
N31 – форсунка 2-го цилиндра
N32 – форсунка 3-го цилиндра
N33 – форсунка 4-го цилиндра
N39 – дополнительный резистор вентилятора радиатора
N70 – катушка зажигания 1 с коммутатором
N75 – магнитный клапан для ограничения давления наддува
N79 – обогреватель
N80 – магнитный клапан 1 для системы улавливания паров топлива
N83 – форсунка 5-го цилиндра
N84 – форсунка 6-го цилиндра
N108 – вентиль начала впрыска
N109 – клапан остановки двигателя
N110 – магнит блокировки рычага селектора
N112 – вторичный воздушный клапан
N122 – коммутатор
N127 – катушка зажигания 1 с коммутатором
N128 – катушка зажигания 2 с коммутатором
N144 – магнитный клапан для левой электрогидравлической опоры двигателя
N145 – магнитный клапан для правой электрогидравлической опоры двигателя
N146 – клапан регулировки подачи топлива
N156 – клапан всасывающей трубы
N158 – катушка зажигания 3
N163 – катушка зажигания 4
N164 – катушка зажигания 5
N189 – катушка зажигания 6
N192 – коммутатор 2
N205 – клапан 1 регулировки угла поворота распределительного вала
N208 – клапан 2 регулировки угла поворота распределительного вала
N239 – переключающий клапан всасывающего трубопровода
N291 – катушка зажигания 3 с коммутатором
N292 – катушка зажигания 4 с коммутатором
P — наконечник провода к свече зажигания
Q — свечи зажигания
Q6 – свечи накаливания
Q8 – свечи накаливания
R — радио
S1 – плавкий предохранитель в блоке плавких предохранителей
S2 – плавкий предохранитель в блоке плавких предохранителей
S3 – плавкий предохранитель в блоке плавких предохранителей
S4 – плавкий предохранитель в блоке плавких предохранителей
S5 – плавкий предохранитель в блоке плавких предохранителей
S6 – плавкий предохранитель в блоке плавких предохранителей
S7 – плавкий предохранитель в блоке плавких предохранителей
S8 – плавкий предохранитель в блоке плавких предохранителей
S9 – плавкий предохранитель в блоке плавких предохранителей
S10 – плавкий предохранитель в блоке плавких предохранителей
S12 – плавкий предохранитель в блоке плавких предохранителей
S13 – плавкий предохранитель в блоке плавких предохранителей
S14 – плавкий предохранитель в блоке плавких предохранителей
S15 – плавкий предохранитель в блоке плавких предохранителей
S18 – плавкий предохранитель в блоке плавких предохранителей
S19 – плавкий предохранитель в блоке плавких предохранителей
S20 – плавкий предохранитель в блоке плавких предохранителей
S21 – плавкий предохранитель в блоке плавких предохранителей
S22 – плавкий предохранитель в блоке плавких предохранителей
S39 – плавкий предохранитель 1 свеч накаливания
S42 – плавкий предохранитель вентилятора радиатора
S102 – плавкий предохранитель блока управления двигателем
S109 – плавкий предохранитель дополнительного отопителя
S125 – плавкий предохранитель 2 свеч накаливания
S130 – плавкий предохранитель воздушного насоса
S142 – плавкий предохранитель блока управления вентилятором радиатора
S143 – плавкий предохранитель 2 дополнительного отопителя
S223 – плавкий предохранитель 23 в блоке плавких предохранителей
S224 – плавкий предохранитель 24 в блоке плавких предохранителей
S225 – плавкий предохранитель 25 в блоке плавких предохранителей
S226 – плавкий предохранитель 26 в блоке плавких предохранителей
S227 – плавкий предохранитель 27 в блоке плавких предохранителей
S228 – плавкий предохранитель 28 в блоке плавких предохранителей
S229 – плавкий предохранитель 29 в блоке плавких предохранителей
S231 – плавкий предохранитель 31 в блоке плавких предохранителей
S232 – плавкий предохранитель 32 в блоке плавких предохранителей
S233 – плавкий предохранитель 33 в блоке плавких предохранителей
S234 – плавкий предохранитель 34 в блоке плавких предохранителей
S236 – плавкий предохранитель 36 в блоке плавких предохранителей
S237 – плавкий предохранитель 37 в блоке плавких предохранителей
S238 – плавкий предохранитель 38 в блоке плавких предохранителей
S239 – плавкий предохранитель 39 в блоке плавких предохранителей
S240 – плавкий предохранитель 40 в блоке плавких предохранителей
S241 – плавкий предохранитель 41 в блоке плавких предохранителей
S242 – плавкий предохранитель 42 в блоке плавких предохранителей
S243 – плавкий предохранитель 43 в блоке плавких предохранителей
S262 – плавкий предохранитель насоса охлаждения топлива
S279 – плавкий предохранитель реле гидравлического насоса
T10a – 10-контактный электрический разъем, розового цвета, на передней левой стойке
T10an – 10-контактный электрический разъем, около левой фары
T10ao – 10-контактный электрический разъем, около правой фары
T10av – 10-контактный электрический разъем, желтого цвета, на передней правой стойке
T10ay – 10-контактный электрический разъем, розового цвета, на передней правой стойке
T10az – 10-контактный электрический разъем, красного цвета, на передней правой стойке
T10b – 10-контактный электрический разъем, красного цвета, на передней левой стойке
T10ba – 10-контактный электрический разъем, синего цвета, на передней левой стойке
T10с – 10-контактный электрический разъем, серого цвета, на передней левой стойке
T10е – 10-контактный электрический разъем, лилового цвета, на передней левой стойке
T10f – 10-контактный электрический разъем, коричневого цвета, на передней левой стойке
T10h – 10-контактный электрический разъем, черного цвета, на передней левой стойке
T10n – 10-контактный электрический разъем, оранжевого цвета, в блоке Е, под водозащитным кожухом (под ветровым стеклом)
T10о – 10-контактный электрический разъем, коричневого цвета, в блоке Е, под водозащитным кожухом (под ветровым стеклом)
T10р – 10-контактный электрический разъем, черного цвета, в блоке Е, под водозащитным кожухом (под ветровым стеклом)
T10q – 10-контактный электрический разъем, черного цвета, в блоке Е, под водозащитным кожухом (под ветровым стеклом)
T10t – 10-контактный электрический разъем, оранжевого цвета, на передней правой стойке
T10u – 10-контактный электрический разъем, черного цвета, на передней правой стойке
T10x – 10-контактный электрический разъем, зеленого цвета, на передней правой стойке
T15e – 15-контактный электрический разъем, белого цвета, в блоке Е, под водозащитным кожухом (под ветровым стеклом)
T15m – 15-контактный электрический разъем, белого цвета, в блоке Е, под водозащитным кожухом (под ветровым стеклом)
T15r – 15-контактный электрический разъем, коричневого цвета, на передней правой стойке
T15u – 15-контактный электрический разъем, красного цвета, в блоке Е, под водозащитным кожухом (под ветровым стеклом)
T15v – 15-контактный электрический разъем, оранжевого цвета, на передней правой стойке
T16a – 16-контактный электрический разъем, диагностирование сцепления
T17 – 17-контактный электрический разъем, коричневого цвета, на передней правой стойке
T17а – 17-контактный электрический разъем, коричневого цвета, на передней правой стойке
T17b – 17-контактный электрический разъем, черного цвета, на передней правой стойке
T17d – 17-контактный электрический разъем, серого цвета, на передней левой стойке
T17f – 17-контактный электрический разъем, черного цвета, на передней левой стойке
T17е – 17-контактный электрический разъем, черного цвета, на передней левой стойке
T1h – 1-контактный электрический разъем, черного цвета, справа в моторном отсеке
T2 – 2-контактный электрический разъем, серого цвета, справа в моторном отсеке
T2ak – 2-контактный электрический разъем, красного цвета, слева на передней стенке салона
T2al – 2-контактный электрический разъем, красного цвета, слева на передней стенке салона
T2am – 2-контактный электрический разъем, черного цвета, около опоры рычага управления автоматической коробкой передач
T2an – 2-контактный электрический разъем, около левой форсунки омывателя
T2ao – 2-контактный электрический разъем, около правой форсунки омывателя
T2ap – 2-контактный электрический разъем, черного цвета, под панелью приборов, справа
T2by – 2-контактный электрический разъем, в блоке управления вентилятором радиатора
T2cg – 2-контактный электрический разъем, коричневого цвета, на передней правой стойке
T2cl – 2-контактный электрический разъем, черного цвета, на генераторе
T2cn – 2-контактный электрический разъем, зеленого цвета, в моторном отсеке
T2m – 2-контактный электрический разъем, коричневого цвета, в центре, под панелью приборов
T2r – 2-контактный электрический разъем, коричневого цвета, в правой части моторного отсека
T32 – 32-контактный электрический разъем, синего цвета, в панели приборов
T32a – 32-контактный электрический разъем, зеленого цвета, в панели приборов
T32c – 32-контактный электрический разъем, серого цвета, в панели приборов
T3ar – 3-контактный электрический разъем, синего цвета, на передней правой стойке
T3au – 3-контактный электрический разъем, красного цвета, в блоке Е, под водозащитным кожухом (под лобовым стеклом)
T3ax – 3-контактный электрический разъем, коричневого цвета, в цепи датчика детонации 1
T3ay – 3-контактный электрический разъем, коричневого цвета, в цепи датчика детонации 2
T3ba – 3-контактный электрический разъем, черного цвета, в цепи коммутатора 1
T3bb – 3-контактный электрический разъем, коричневого цвета, в цепи коммутатора 2
T3bg – 3-контактный электрический разъем, в блоке Е, под водозащитным кожухом (под лобовым стеклом)
T3h – 3-контактный электрический разъем, зеленого цвета, в цепи датчика детонации 1
T3i – 3-контактный электрический разъем, синего цвета, в цепи датчика детонации 2
T3I – 3-контактный электрический разъем, черного цвета, около топливного насоса
T3k – 3-контактный электрический разъем, серого цвета, в цепи датчика частоты вращения в моторном отсеке
T3w – 3-контактный электрический разъем, серого цвета, в цепи датчика частоты вращения в моторном отсеке
T4af – 4-контактный электрический разъем, черного цвета, в цепи коммутатора 1
T4ag – 4-контактный электрический разъем, коричневого цвета, в цепи коммутатора 2
T4ah – 4-контактный электрический разъем, черного цвета, в правой части моторного отсека
T4av – 4-контактный электрический разъем, красного цвета, в левой части моторного отсека
T4b – 4-контактный электрический разъем, черного цвета, в цепи лямбда-датчика
T4s – 4-контактный электрический разъем, зеленого цвета, в цепи лямбда-датчика 1, за катализатором
T4t – 4-контактный электрический разъем, коричневого цвета, в цепи лямбда-датчика 2, за катализатором
T4u – 4-контактный электрический разъем, черного цвета, в цепи лямбда-датчика 1
T4v – 4-контактный электрический разъем, черного цвета, в цепи лямбда-датчика 2
T5d – 5-контактный электрический разъем, желтого цвета, за переключателем рулевой колонки
T5f – 5-контактный электрический разъем, желтого цвета, в блоке катушек зажигания
T6a – 6-контактный электрический разъем, синего цвета, на передней левой стойке
T6ac – 6-контактный электрический разъем, коричневого цвета, у блока управления регулировки интервалов работы стеклоочистителей
T6an – 6-контактный электрический разъем, справа, в пространстве для ног
T6ao – 6-контактный электрический разъем, в блоке управления вентилятором радиатора
T6z – 6-контактный электрический разъем, в блоке управления обогрева
T8b – 8-контактный электрический разъем, около топливного насоса
T8f – 8-контактный электрический разъем, черного цвета, штекерная колодка радио III
T8i – 8-контактный электрический разъем, черного цвета, в выключателе стеклоочистителя
T8I – 8-контактный электрический разъем, под панелью приборов, справа
T9 – 9-контактный электрический разъем, коричневого цвета, в предохранительном реле
U1 – прикуриватель
U3 – соединение –1– в электропроводке автоматической коробки передач
U6 – соединение –2– в электропроводке автоматической коробки передач
U9 – прикуриватель задний
V — двигатель стеклоочистителя
V2 – вентилятор отопителя
V5 – насос омывателя
V6 – вентилятор
V7 – вентилятор радиатора
V48 – исполнительный двигатель левого корректора света фар
V49 – исполнительный двигатель правого корректора света фар
V51 – дополнительный водяной насос
V54 – дозировочный насос
V70 – исполнительный двигатель центрального клапана
V101 – двигатель воздушного насоса, слева в моторном отсеке
V107 – исполнительный двигатель клапана обогревателя
V154 – исполнительный двигатель воздушного клапана и клапана рециркуляции
V166 – насос охлаждения топлива
V177 – вентилятор 2 системы охлаждения
V192 – вакуумный насос тормозной системы
W — плафон передний
W6 – освещение вещевого ящика
W13 – лампа для чтения со стороны переднего пассажира
W18 – левый фонарь освещения багажника
W19 – лампа для чтения
X — фонарь освещения номерного знака
Y2 –часы
Y8 – радио
Z1 – обогреватель заднего стекла
Z4 – обогреватель наружного зеркала заднего вида (со стороны водителя)
Z5 – обогреватель наружного зеркала заднего вида (со стороны переднего пассажира)
Z19 – обогреватель лямбда-датчика
Z20 – обогреватель левого жиклера
Z21 – обогреватель правого жиклера
Z28 – обогреватель лямбда-датчика 2
Z29 – обогреватель лямбда-датчика 1, за катализатором
Z30 – обогреватель лямбда-датчика 2, за катализатором
Z35 – обогреватель дополнительного отопления
РЕМОНТ АВТОЭЛЕКТРОНИКИ ЗАРЯДНЫЕ УСТРОЙСТВА ДЛЯ АКБ

|